新浪科技

无需电感器的升压和反相:电荷泵电源

电子产品世界

关注

电感器 DC/DC 转换器被称为“电荷泵”稳压器,因为它们使用开关周期性地将电荷“泵”到电容器上。我想您可以将其比作手动给轮胎充气,轮胎会慢慢漏气。如果你打气的速度足够快,轮胎就不会漏气,即使它正在漏气,即使你没有持续注入新的空气。泵送的空气就像输入电流,泄漏的空气就像负载电流,我猜轮胎压力有点像电压。通过充分的泵送(记住泵送 =定期注入空气),您可以无限期地保持高胎压和提供负载电流。

本文引用地址:

设计低压电子设备的首要步骤之一是决定使用哪种类型的电源。基本上有两种选择:线性稳压器或 DC/DC 转换器。现在我们经常选择 DC/DC 转换器,因为开关模式电压调节通常比线性调节更有效。(如果您想知道我为什么添加“一般”,请查看本文中标题为“效率问题”的部分。)

如果您像我一样,在决定需要一个 DC/DC 转换器后,您会立即开始对庞大的电路、复杂的元件选择、嘈杂的输出电压等产生苦涩的想法。不过,重要的是要记住,典型的基于电感器的开关稳压器并不是的选择。有一个完全独立的拓扑可以提供显着的好处,尽管它肯定不适合所有设计。

电感输出,电容输入

电感器 DC/DC 转换器被称为“电荷泵”稳压器,因为它们使用开关周期性地将电荷“泵”到电容器上。我想您可以将其比作手动给轮胎充气,轮胎会慢慢漏气。如果你打气的速度足够快,轮胎就不会漏气,即使它正在漏气,即使你没有持续注入新的空气。泵送的空气就像输入电流,泄漏的空气就像负载电流,我猜轮胎压力有点像电压。通过充分的泵送(记住泵送 =定期注入空气),您可以无限期地保持高胎压和提供负载电流。

因此,首先要了解的是,电荷泵稳压器使用开关周期性地将电流从输入电源注入电容器。当输入开关打开时,第二组开关将电容器连接到调节器的输出侧,以便它可以提供负载电流。另一个要记住的关键点是电容器的电压不会瞬间改变。因此,如果您将其充电至 5 V,然后使用开关改变其连接,电容器两端的电压 (V CAP ) 仍将为 5 V。这就是电容器可以轻松用作倍压器的原因:

当连接到输入时,V CAP为 5 V。当连接到输出时,V CAP(初)为 5 V。但请注意,输出侧较低的连接连接到 V IN,而不是接地。这意味着 V OUT必须比V IN高5 V ;换句话说,V OUT = 2V IN。

您可以使用类似的技巧来反转输入电压:

此处,下方输出连接为 V OUT,上方输出连接接地。当输入开关打开且输出开关闭合时,V CAP = 5 V,因此输出必须(初)低于地电压 5 V;换言之,V OUT = –V IN。

可以实现其他输入到输出关系,但这两个非常简单,而且如果您从电荷泵稳压器开始,然后使用线性稳压器微调输出,它们可能就是您所需要的全部(这种方法还有降低噪声的额外好处)。

优点和缺点

如果您有阅读我的文章的习惯,您可能会知道我对基于电感器的开关稳压器有着不可阻挡的偏见,因此我的直觉是宣布电荷泵稳压器普遍优越。然而,这完美地证明了当我们的结论基于偏见、恐惧或反复无常而不是合理的推理时,人类是多么荒谬。电荷泵方法在某些应用中很有用,但在许多(或大多数?)情况下,基于电感器的开关更可取。

优点

一般来说,电荷泵稳压器比等效的基于电感器的稳压器更小、更简单且更便宜。这份好处清单可能看起来不是很长,但请记住,规模、上市时间和成本是当今工程界的重要因素,有时甚至是至关重要的因素。

缺点

电荷泵稳压器无法提供与基于电感器的稳压器一样大的输出电流。我不确定如何准确地对此进行量化,但对于需要超过 50–100 mA 电流的负载,基于电感器的开关似乎是。此外,在某些应用中(尤其是那些需要高输出电流的应用),电荷泵稳压器的效率将低于基于等效电感器的电路的效率(尽管优于 LDO)。

噪音

两种类型的开关稳压器都比线性稳压器噪声大。但是一个比另一个更好吗?我的猜测是这个问题没有明确的答案,仅仅是因为影响噪音的其他因素太多了。然而,我有一种感觉,基于电感器的稳压器往往更差,至少在辐射噪声方面是这样,因为电感器更像是天线(除非它被屏蔽,但屏蔽电感器更昂贵)。如果您有关于电荷泵开关器与基于电感器的开关器的噪声性能的任何信息,请在评论中告诉我们。

结论

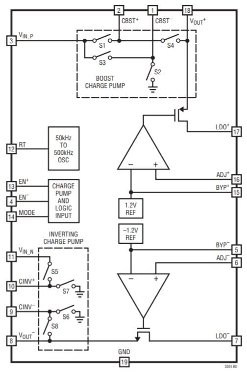
我想介绍这个主题,因为我近设计了一个 5 V 至 ±5 V 电荷泵电源电路,它可以作为子系统合并到您的下一个模拟或混合信号项目中。我使用了 Linear Tech/Analog Devices 的 LTC3265:

图表取自LTC3265数据表。

我们将在以后的文章中查看原理图和 PCB,我还将提供性能评估,以便您了解此类电路的功能。

加载中...