浪涌抗扰度怎么测?我们用这个A/D转换器试了一下
电子产品世界
浪涌抗扰度测试表明,设备或设备在雷击,或切换重载,或短路故障条件下,引起的工业电源浪涌等事件中的耐受能力。本文以ADI的AD74115H举例,如何进行浪涌抗扰度测试。
本文引用地址:
01 浪涌抗扰度测试原理及详细分析
首先明确测试目标:浪涌抗扰度测试旨在评估受试设备 (EUT), 在高能电源与互连线干扰(浪涌脉冲)下的性能。
图 1 . 浪涌抗扰度测试原理 (图片来源于Bel Fuse)
1.1 浪涌抗扰度测试两大主要部分:
● 浪涌脉冲脉冲发生器
通常通过源阻抗(例如 10 Ω 的电阻、9 µF 的串联电容)直接耦合至信号。
● 去耦网络(CDN)
去耦网络(CDN)通常包含,(在抗扰度测试系统内)有助于在浪涌测试期间的保护电源或辅助设备。其中去耦网络(CDN)中的电感,结合电源转化器输入电容,从而起到去耦合的作用。
然而,CDN 中使用的电感越高,预期振荡概率就越高。相反,转换器输入电容越高,振荡的概率就越低。
当 EUT 通过CDN 连接,当前设计的电源转换器可能无法启动或出现振荡。在某些情况下,振荡可能会导致EUT损坏。
1.2 浪涌抗扰度测试关键参数:
● 直流电源的输入电压
结论:较高的直流电源输入电压,有利于测试。
根据标准 EN 50121-3-2 ,浪涌测试应在最大输入工作电压下执行。例如,电池电压为 110 V 时,应以137.5 V 进行测试。
务必要确保将直流电源电压调整到足够高,以补偿 CDN 和输入线的损耗。
举例:使用24 V DC/DC 转换器,功率为300W,CDN串联阻抗0.5Ω,CDN电压降将为大约7V。
同时,输入电压越高,预期振荡概率就越低。
● 负载输出电流
结论:较低的负载输出电流,有利于测试。
输出功率越低,从电源吸取的输入电流就越低。当负载足够低时,振荡就会消失。
● 去耦网络CDN的额定电流
结论:较低的去耦电感,较低的串联电阻,较高额定电流的 CDN,发生振荡的可能性较低。
在IEC 61000-4-5 标准中,并未指定 CDN 电感参数。因此,市场上推出了各类 CDN 设备,这导致部分测试实验室使用具有相当高电感的 CDN,其中的 DC/DC 转换器可能会发生振荡。相反,有的实验室可能使用较低电感的CDN,且没有观察到不稳定性现象。CDN的通用电感约为1mH(每极)。
● IEC 61000-4-5 浪涌测试等级
02 发生振荡的原因与可能的解决方案
● 无负载情况下,发生振荡的原因
开关“SW”打开后(或电路中引入其他变化/阶跃),此 LC 电路中出现频率为“fr”的谐波振荡。
fr = (1/2pi) * (1/sqrt(L*C))
图 2. 无负载情况下,发生振荡的原因 (图片来源于Bel Fuse)
由于能量无法及时耗散,因此能量在电容和电感之间,以恒定的幅度长久持续地振荡。
● 可能的解决方案 - 引入耗散电阻
为了避免振荡的发生,可以引入耗散电阻(比如电阻“Rdump”),则电感和电容之间的能量传输就会有损耗,且振荡幅度会随着时间的推移而减小。
图 3. 可能的解决方案 - 引入耗散电阻 (图片来源于Bel Fuse)
● 连接了稳压电源转换器情况下,发生振荡的原因
如果连接了稳压电源转换器而非耗散元件(如电阻负载),则幅度不会减小,而是及时放大。
图 4. 连接了稳压电源转换器情况下,发生振荡的原因 (图片来源于Bel Fuse)
● 可能的解决方案 - 引入耗散电阻
若要补偿这种影响,至少需要在电路中添加耗散电阻“R”。若要耗散足够快,“R”的值应该越小越好。
图5. 可能的解决方案 - 引入耗散电阻 (图片来源于Bel Fuse)
电阻“R”的并联(左图),会在直流条件下导致额外显著耗散。因此,最好串联电阻“Rs”和电容器“Cs”(右图),以更有效地抑制振荡。
03 减轻浪涌测试期间振荡的可用解决方案比较
除了引入耗散电阻之外,我们还可以通过调整输入电容或者限制转换器调节环路带宽,来减轻浪涌测试期间振荡。下面是三种方案的比较:
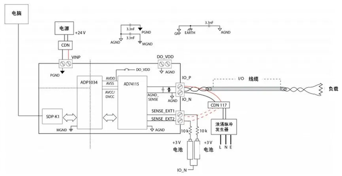
04 ADI AD74115H浪涌测试实例
根据IEC 61000-4-5工业环境标准:
● 浪涌为两种波形的组合波:
上升时间1.2μs与50μs脉宽开路电压
上升时间8μs与20μs脉宽短路电流
● DUT(被测器件)在每个额定值下经受五次正浪涌和五次负浪涌。
每个浪涌之间的间隔为1分钟。对AD74115H输出电缆进行浪涌测试,该电缆被视为DUT的非屏蔽非对称操作互连线。浪涌通过去耦网络CDN 117施加到I/O和传感器。
● CDN(去耦网络)不影响DUT的指定功能条件。DUT和CDN之间的互连线路长度应小于等于2m。
图6. ADI AD74115H浪涌测试实例 (图片来源于ADI)
4.1 硬件配置
为了确保I/O口和传感器引脚以及用于内部数字输出FET的完整性。
浪涌测试期间测试对象,需要测试下面这些特定对象:
● 电压输出(以及通过重新配置ADC输入节点的电压输入)
● 内部数字输出
● 传感器引脚sense_EXT1和sense_EXT 2
浪涌相较于IO_N(AGND)一次一个地耦合到每个端子。所有测试对象均使用非屏蔽电缆。
对于电压输出测试对象,将6V配置为连接在IO_P和IO_N之间的100kΩ负载的输出。测量(电压输入)被配置为IO_P至IO_N,范围为0 V至12 V。
SENSE_EXT1和SENSE_EXT 2节点被选为诊断节点,并被配置为0 V到12 V范围内ADC的输入。两个串联的AA电池被用作每个SENSE_EXTx引脚的3.1 V输入。
对于内部数字输出,在IO_P和IO_N之间连接1 kΩ负载电阻器。该测量值被配置为对流过内部RSET的电流进行内部诊断。
4.2 软件配置
使用的软件是AD74115H评估板提供的评估软件。在每次测试开始时,进行预测试配置。在放电之前,执行前测量流程。放电后,执行后测量流程。
● 预测试配置
○ 重置DUT
○ 清除警报状态寄存器
○ 配置信道
○ 配置ADC测量节点
○ 配置ADC采样率为20 SPS
● 前测量与后测量流程
○ 读取并存储警报状态寄存器
○ 清除警报状态寄存器
○ 读取ADC数据
○ 将数据保存到文件
4.3 性能表现总结
下表总结了浪涌试验结果。对于数字输出测试对象,不记录偏差,因为精度取决于负载。测试验证了数字输出没有意外关闭。警报状态寄存器中的ADC转换错误位在每次测试后设置。ADC误差表示饱和误差(ADC测量读数为满刻度),表明在测试引脚上观察到>12 V的浪涌电压。
● 常见的防止浪涌电流的元器件
○ 电阻
对于小功率电源(最多几瓦),增加一个串联电阻,是一个简单和实用的解决方案,以限制浪涌电流。但限制浪涌电流的的电阻会造成功率损耗,不适合大功率设备。
○ 热敏电阻
热敏电阻是一种阻值随温度变化而发生较大变化的电阻元件,他们通常作为电流限制器。
热敏电阻分为两类:
正温度系数(PTC)热敏电阻
负温度系数(NTC)热敏电阻
○ 浪涌电流限制器
这些浪涌电流限制器可用于各种配置和保护涂层,以适应几乎所有应用。一般来说,串珠式热敏电阻具有高稳定性和可靠性,响应时间快,在高温下运行。磁盘和芯片类型通常比串珠式的大,因此它们的响应时间相对较慢。然而,它们通常具有更高的耗散常数,因此在测量、控制和补偿应用中能够更好地处理功率。他们通常成本较低,更容易更换的特点。
总结
浪涌抗扰度测试仪能模拟雷击和开关操作产生瞬态过电压干扰波,评估各种设备的抗电磁干扰能力是否满足要求。对于测量不同的受试设备,还需要留意受试设备自身的特点,增加合适的测试对象与流程,才能确保受试设备各个部分的信号完整性。
小编的话
浪涌抗扰度测试是模拟雷电带来的严重干扰进行试验,并以此为评定设备的电源线、I/O线以及通信线的抗干扰能力提供依据。您在进行浪涌抗扰度测试时是否遇到过文章中提到的问题?您是如何解决相关问题的?相信本文提供的思路和参考可以为小伙伴们进行浪涌抗扰度测试提供有效的方法。