石油沥青的生产工艺及用途
新浪财经
石油沥青是原油加工过程中制得的一种沥青产品,主要含有可溶于三氯乙烯的烃类和非烃类衍生物,其性质和组成随原油来源和生产方法的不同而变化。按胶体理论,石油沥青主要由油分、胶质、沥青质三种物质组成。
表:石油沥青的组成
| 名称 |
直馏石油沥青 |
氧化石油沥青 |
|
|
组成% |
油分 |
30~50 |
5~15 |
|
胶质 |
35~50 |
40~60 |
|
|
沥青质 |
15~30 |
30~40 |
|
生产沥青的原油主要是选择环烷基原油和蜡含量较低的中间基原油或稠油。世界各地生产的1500种原油中,只有260种适合用于制造石油沥青,在调和与氧化生产工艺的配合下可以扩大到600多种,这些原油的产地主要集中在美国、中东、加勒比海周围和俄罗斯。我国的石油资源比较丰富,目前我国适合于生产优质道路沥青的原油有辽河油田欢喜岭稠油、新疆克拉玛依稠油、胜利油田单家寺稠油、塔河稠油和渤海绥中36-1稠油等。
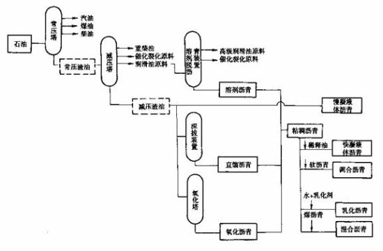
石油沥青按其生产加工方法可分为:直馏沥青、溶剂脱油沥青、氧化沥青、调和沥青、乳化沥青、改性沥青等。
图:石油沥青生产工艺流程示意图
直馏沥青是指由原油通过常减压蒸馏的方法直接得到的产品,在常温下是黏稠液体或半固体;溶剂脱油沥青是指由减压渣油经溶剂沉淀法得到的脱油沥青产品或半成品;氧化沥青是由减压渣油为原料经吹风氧化法得到的产品。由上述生产方法得到的沥青再加入溶剂稀释,或用水和乳化剂进行乳化,或加入改性剂进行改性,就可以分别得到:稀释沥青、乳化沥青和改性沥青。前两种在常温下是液体,可流动,主要便于应用;后一种沥青改性剂类型和生产方法可以是液体或半固体。由于稀释沥青使用过程中释放溶剂,污染环境,现在很少使用。
石油沥青产品已经广泛应用于道路工程、建筑工程、水利水电工程及其他领域。与水泥路面等其他路面相比,沥青路面具有表面平整、无接缝、行车舒适、耐磨性好、振动小、噪声低、施工期短、养护维修简便、适宜分期修建等优点,因而获得了越来越广泛的应用。随着国民经济的高速发展,公路建设投资规模不断扩大,道路沥青用量持续增长。
石油沥青按用途分类,可以分为道路沥青、建筑沥青、水工沥青以及其它按用途分类的各种专用沥青,其主要用途是各级公路建设、屋面防水、城市基础建设以及机场、拦水大坝、蓄能电站等应用领域。在以上几个方面的应用中,各级公路建设石油沥青的消费占有举足轻重的地位。当今世界各国的高等级公路大多采用沥青路面,美国的高等级公路90%以上是沥青路面,而我国万余里高速公路中,大约95%的里程采用了半刚性基层沥青路面,所以石油沥青在道路建设中有着十分重要的作用。
道路沥青包括重交通量道路沥青和中、轻交通道路沥青。重交通道路沥青主要指高速公路、一级公路路面、机场道面及重要的城市道路路面,主要有针入度为130、110、90、70、50五个标号应用;中、轻交通量道路主要指一般道路路面、车间地面等,主要有200、180、140、100、60等标号的普通道路沥青应用。气温高的地区,交通量大的道路选用牌号较小的沥青。70号A级沥青为优质沥青,应用于重交通道路。