一文读懂整个化工产业链 就是这么全面!
新浪财经
来源:期货舵手
本着“人生充满乐子,期货也有段子”的宗旨,本文力求让大家以轻松方式,深入了解复杂的能源化工产业链(PTA、乙二醇、甲醇、PP、PE、PVC、原油、尿素等)。
不知道大家没有这样的感觉,能源化工期货的入门门槛较高,不像农产品或黑色那般亲民,有些高冷的感觉。我们希望通过此文为你介绍化工的产业链情况,帮你理解化工的基本面最基础的产业链知识。
在开始具体介绍之前,首先讲一下关于方法论的知识,如何按照一个固定的体系了解复杂的化工产业链。在唯心主义哲学中,有三个终极问题:
“你是谁?”
“你从哪里来?”
“你到哪里去?”
我们完全可以根据这三个维度。通过回答以上三个问题,大家基本上能对产业链情况了然于心。
下图是整个能化产业图谱,红色字体的是目前上市的能源化工品种,本文将逐一介绍这些品种的具体情况。(为了使您更清晰的浏览产业链全貌,请您横置手机屏幕查看)
PTA
为什么我们先说PTA,而不是说原油,因为PTA期货是能源化工品中最简单的,产业链清晰明了,是入门产品。从原油开始的话,我们怕把你吓走了,这样我辛苦写的文章就没有什么意义啦。
PTA是谁?
中文名精对苯二甲酸,因去年价格大爆炸,被戏称为“金对苯二甲酸”,PTA是其英文名Purified Terephthalic Acid的首字母缩写;颜值长相请百度搜索,下图左下角是其包装袋。
PTA从哪里来?
源头是原油,直接原料是PX(对二甲苯),原油和PX中间还有一个中间物是石脑油;我国PTA基本面自给自足;原料PX现在需要从韩国、日本和中国台湾大量进口,进口依存度60%;目前国内PX有很多装置计划投产,后期进口占比有望下降,PX行业竞争加剧。
PTA到哪里去?
PTA下游直接成品是聚酯,聚酯这个名词类似葫芦娃,不是指特定的一个孩子,而是一个统称,可以细分为短纤、切片、长丝、瓶片和膜片,看着感觉它们不咋熟悉?那他们的终极产品,大家肯定都是很熟悉的。短纤和长丝的下游是布料,打开衣柜你就会发现,原来很多衣服都是聚酯做的;平常见到的饮料瓶就是聚酯瓶片做的,是不是突然发现PTA原来距离我们生活如此之近呢?
乙二醇
为啥第二个介绍乙二醇,因为乙二醇和PTA关系好呀,好到啥程度呢?他们是夫妻关系,他们的孩子就是上面介绍的聚酯(葫芦娃),原因请看产业链图揣摩。(为了使您更清晰的浏览产业链全貌,请您横置手机屏幕查看)
乙二醇是谁?
如果把乙二醇装进玻璃瓶中,很认真的观察的话,你会发现它好像和水没有什么区别,清澈透明的液体物质。用力摇一摇瓶子,发现流动性没有水的流动性好,主要是因为乙二醇与水相比较略微有些粘稠。
打开瓶子闻闻,也没有什么味道。如果你要是尝尝的话,会发现它是有些甜味的。古语有云,苦尽甘来。甘者,甜也,所以乙二醇又称为“甘醇”。所谓博古通今,光有一个复古的名字还是不够滴,为了和国际接轨我们还要记住乙二醇英文名字“EthyleneGlycol”,是不是看到英文字母有些头晕了,木有关系记住首字母的缩写就行了“EG”,这个可一定要记住呀,因为它是上市的交易代码,不然我可真帮不了你啦。
扯了那么多,忘记说重点了,你可别真的尝尝乙二醇呀,它是有毒的哦。。。百度百科里提到“1.4ml/kg(人经口,致死)”,我来做个翻译,一个1000kg的小胖子,喝1.4升,会有严重的生命危险,毒性属于低毒。再次提醒,乙二醇虽然像水,但真的不能喝呀,有毒!有毒!有毒!重要事情说三遍。
乙二醇从哪里来?
3大源头:世界三大传统能源石油、天然气和煤炭,经过繁杂的制造工艺创造了这个纷繁多彩的时代。乙二醇的生产源头自然也是这三种物质,其中以原油为原料的占比67%,天然气占比27%,煤炭占比6%。海外基本上以石油和天然气为主,而我们国家的能源结构是“富煤贫油少气”,俗话说”靠山吃山,靠水吃水”,因此靠着煤炭就要好好利用煤炭,煤制乙二醇就是我国特有的方式,目前国内煤制乙二醇占比约为1/3,预计未来两年煤制乙二醇将不断提升,有望超过1/2。
2种生产方法:从乙二醇的制备方法上一般分为:煤制乙二醇和乙烯制乙二醇,简称煤制和乙烯制。
煤制的生产工艺路线为“煤炭——碳酸二甲酯——乙二醇”,该工艺生产成本较低,但该工艺路线装置运行稳定性较差,不能完全满足聚酯的生产需求,国内只有少数企业的产品达到了聚酯的使用标准,其他企业用于树脂和防冻液的生产,或和乙烯制掺混用于聚酯生产使用。不过随着技术的革新,该问题有望在未来两三年内得到解决。
乙烯制生产路线较多,有2个主流路线“原油——石脑油——乙烯——乙二醇”和“乙烷——乙烯——乙二醇”。第一条以原油为原料的路线,主要一些产油国如沙特等在使用,而我国在煤化工发展以前也是主要使用该工艺,目前占比在依然在50%以上。该工艺的特点是乙二醇的质量很好,但是成本高,且受限于原油的价格波动影响。而乙烷的路线,成本低,质量好,是很有潜力的发展路线,一般在天然气产量较大的区域使用,比如美国有页岩气,中东有伴生气,有着低廉的成本优势。
其它乙烯法路线还有外采乙烯生产乙二醇;外采甲醇生产乙二醇,根据甲醇来源不同又可以分为“天然气——甲醇——乙烯——乙二醇”或“煤炭——甲醇——乙烯——乙二醇”,无论是外采乙烯或外采甲醇生产乙二醇的成本都比较高,只有在高油价时代才具有优势,也是目前比较小众的工艺流程。
乙二醇到哪里去?
有超过90%乙二醇用来生产聚酯,那聚酯又是什么呢?如果你淘宝买的衣服牌子还没来及拆掉,你翻翻看,应该会有一件衣服是聚酯做的。如果拆掉了,请打开淘宝查看面料成分,读完这篇文章再打开淘宝呀,不然我担心你回不来了,下文更精彩。聚酯的主要用途就是纺织品和服饰。
还有一部分乙二醇用作防冻液,开车的朋友可能都会了解。乙二醇本身的冰点只有-12.9℃(该温度下会结冰,就像水在0度以后会结冰),但是和水混合以后,就会在负五十度才能结冰啦,即使在我国的大东北的冬天也是应该没问题的。
甲醇
叮当当当,下面出场是甲醇,为啥是甲醇呢,因为甲醇和乙二醇关系特别特别好,好到两个东西的走势很是相近,不信看图:
乙二醇和甲醇的关系有些难以确定,从产业链上来讲,甲醇是乙二醇的上游,但该工艺占比很小,国内仅有浙江兴兴和宁波富德两个企业使用这个工艺生产。她们倒有很多的相似特点,比如都是液体化工品,都属于醇类物质,进口依存度都较高,在化工品中价格走势相关性最高,因此觉得她们更像有着很多共同爱好的闺蜜。
甲醇是谁?
如果你不知道甲醇,很正常,或许你会知道乙醇,乙醇觉得陌生,那肯定知道酒吧,酒的主要成分就是乙醇。甲醇和乙二醇长的很像,喝起来应该也很像,因为有人误饮甲醇中毒,喝的时候没有觉察呢。
(为了使您更清晰的浏览产业链全貌,请您横置手机屏幕查看)
甲醇从哪里来?
甲醇的生产原料主要有天然气,煤和焦炉气。海外天然气便宜的要死,因此海外的甲醇99%以上用天然气生产,主要生产国有伊朗,沙特,新西兰,阿曼,美国,委内瑞拉和马来西亚等,其中伊朗是我国甲醇的进口主要来源国。国内甲醇则主要以煤为主,少量用焦炉气生产的,这两周工艺都是中国特色。
甲醇去哪里?
甲醇下游消费较为分散,我主要分为三类,新兴下游,传统下游和其它。新兴下游是从2010年以后出现的,比如甲醇制烯烃,甲醇锅炉燃料、甲醇汽油等,它们对甲醇的消费占比逐年提升,目前仅甲醇制烯烃的消费量已经超过45%。传统下游包括醋酸、甲醛和二甲醚等,目前普遍存在的问题是产能过剩,开工负荷偏低,对甲醇的消费占比也是逐渐下滑。因此甲醇的需求端主要跟踪的是甲醇制烯烃的存量产能的检修与新建装置的投产计划。
PP与PE
说完甲醇以后,下面谈谈刚才说过的甲醇最大下游,PP和PE。(为了使您更清晰的浏览产业链全貌,请您横置手机屏幕查看)
PP和PE分别是什么?
PP中文名字叫聚丙烯,PE的中文名字叫聚乙烯,常被称为塑料,其实PP、PE和PVC都是塑料,只不过因为PE是第一个上市的塑料品种,就被人叫习惯了。下图就是两种塑料的颜值情况,被誉为“白色系”中的“白富美”。
PP和PE分别从哪里来?
PP的直接原料是丙烯、PE的原料是乙烯,乙烯和丙烯上面的源头还是天然气、煤和原油。(具体的太复杂了,大家看上方的产业链图吧)
PP和PE又都去了哪里?
下游很是分散,并且还具有相互替代的作用,是聚烯烃研究的难点。但它们的终端产品距离我们生活并不远,比如快递包装袋,编织袋,塑料薄膜,各种塑料制品,都是生活中常见常用的。
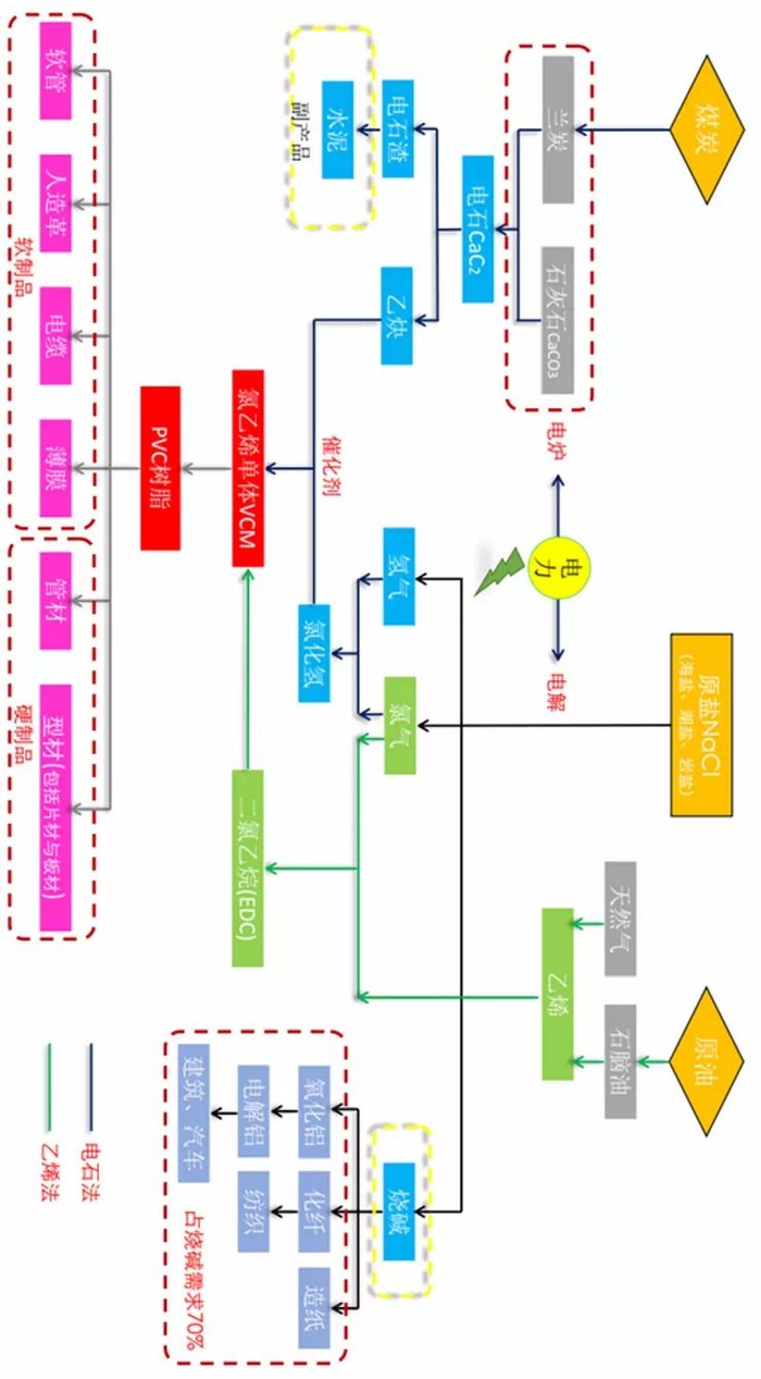
PVC
PVC中文名,中文名聚氯乙烯,也是塑料的一种。
PVC从哪里来?
从其中文名字聚氯乙烯中可以看出其原料有氯气和乙烯,乙烯也是制备乙二醇和聚乙烯的原料,乙烯的源头是以天然气,原油为主;氯气的来源则来自食盐水,食盐的主要成分是氯化钠,通过电解可以得到氯气,然后由氯气和乙烯制备成本聚氯乙烯,该方法称为乙烯法。
PVC还有另外一种工艺电石法,是使用原料乙炔和氯化氢制备。乙炔的原料是电石,源头是煤炭。
两种工艺在不同经济发展周期,成本差别较大。本质上是受到油价的影响。电石法生产企业中,自带电厂的企业具备较大的成本优势。(自备电厂发电成本0.2元/度;内蒙地区电价0.42元/度,一吨PVC可节省1650元)(为了使您更清晰的浏览产业链全貌,请您横置手机屏幕查看)
PVC去了哪里?
下图详细列出了PVC的下游需求分布情况,可以看出房地产及其衍生需求占比接近80%。
原油
主要的化工品说完以后,我们来谈谈最最最复杂的原油。对于原油的认识,前文一直使用唯心主义哲学的角度不太合适了,换成另外的角度。
下面这张图就是我们原油研究员的研究框架,首先看右下角的方框内容,原油有三种属性,商品、金融和政治属性,这样我们就可以把影响原油的众多因素放到这三种属性中去分析供需的影响,比如战争就是政治属性。另外按时间长短可分为分为长期、中期和短期因素,图中做了很详细的说明,大家可以认真的学习下。
尿素
最后说下未来有望上市的期货新品种尿素,尿素的产业链比较简单,图看着也不复杂,上游来源和甲醇几乎相同,下游消费主要是农业。总结而言,六个字“煤里来,土里去”。