新浪财经

烧碱基础知识及历史行情走势

市场资讯 2023.08.30 08:40

来源:福能期货

1

烧碱的定义及分类

烧碱(Sodium Hydroxide),学名氢氧化钠,化学式为NaOH,俗称火碱、苛性钠,是一种具有强腐蚀性的强碱。常温下为白色晶体,相对密度2.130,熔点318.4℃,沸点1390℃,易溶于水(溶于水时放热)并形成碱性溶液,也易溶于乙醇、甘油,但不溶于乙醚、丙酮、液氨。具有固体和液体两种形态,固体烧碱呈白色,有片状、粒状等,有潮解性,吸收二氧化碳会发生变质,因此常用固碱做干燥剂;液体烧碱为无色透明液体,但液碱不具有吸水性。

烧碱分为液碱和固碱两种,其中液碱占比为83%,固碱占比为17%。根据NaOH含量不同,液碱可分为30%液碱、32%液碱、42%液碱、45%液碱、48%液碱、49%液碱、50%液碱等,其中32%液碱和50%液碱是主流型号。固碱根据形状可分为片碱、粒碱等,国内以片碱为主,根据含量可分为73%固碱、95%固碱、96%固碱、99%,99.5%固碱等,其中99%固碱是主流型号。

1:液碱

2

烧碱生产工艺

烧碱生产工艺主要有苛化法(化学法)和电解法两种。苛化法以纯碱溶液与石灰为原料,是早期生产烧碱的主要方法,但由于其制得的烧碱纯度低,经济效益差,目前只有少数国家在小规模生产。相较苛化法,电解法在供应稳定性及经济性方面都有较大优势,目前烧碱生产方式主要为电解法。

电解法根据电解槽结构、电极材料和隔膜材料的不同,又分为隔膜法、水银法和离子交换膜法,其中,水银法污染大,隔膜法能耗较大并且产品质量低,仅有个别厂家保留隔膜碱装置用来配套自身下游产品,不做对外销售,均基本被淘汰。离子交换膜法因其能耗低的优势,是目前烧碱行业主流的生产方法,占中国烧碱总产能的99%。

离子交换膜电解法是用离子交换膜来分割阳极和阴极,即应用化学性能稳定的全氟磺酸阳离子交换膜,将电解槽的阳极室和阴极室分开,从而获得烧碱、氯气的一种方式,其化学反应式是:2NaCl+2H₂O = 2NaOH+Cl₂↑+H₂↑。

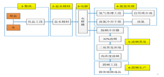
离子交换膜电解法是应用化学性能稳定的全氟磺酸阳离子交换膜,将电解槽的阳极室和阴极室分开,从而获得烧碱、氯气的一种方式。该法盐水电解后得到的电解液氢氧化钠浓度高,可直接作为液碱进行出售。其流程包括盐水精制、盐水电解、电解液蒸发、氯气处理、氢气处理和废气吸收工序。在盐水电解时,电解槽阳极加入精制盐水, 阴极加入高纯水, 经电解后在阳极室得到淡盐水和氯气, 在阴极室得到电解液和氢气。该步骤得到的氢氧化钠浓度高,一般可达32%,而氯化钠含量仅为0.004%。在电解液蒸发工序中,离子膜法流程更简,只需三效或二效蒸发即可。与隔膜法制烧碱相比, 离子膜法制烧碱总投资少、对环境污染小,能耗和生产成本更低。

图表3:烧碱离子膜法工艺流程图

3

烧碱产业链及成本介绍

图4:烧碱产业链情况

烧碱产业链上游以原盐、电等为原料,烧碱、氯气和氢气是其主要产品。下游与国民经济生活密切相关,涵盖各个领域,包括氧化铝、造纸、印染化纤及化工等行业。

从上游来看,烧碱上游原料主要为电、原盐、水等,其中生产1吨烧碱需要电力2300~2400度,原盐1.4~1.6吨,水6吨,电力约占总生产成本的60%,原盐约占总生产成本的20%,而水的价格较固定且成本较低几乎可以忽略不计。再从历史数据看原盐与电的价格长期相对稳定,对于烧碱价格波动影响有限。

从烧碱生产过程来看,使用离子膜法生产烧碱时会同时生成氯气与氢气这两种副产品。生产1吨烧碱,可同时产出0.886吨氯气与0.025吨氢气。其中氯气的量较大,而且不易存储,价格波动性大,能对于烧碱的价格产生较大影响。而氢气的产量较少,且下游比较需求比较广泛,对于烧碱价格影响较小。

从烧碱的下游需求来看,烧碱为基础性化工原材料,与纯碱同为“三酸两碱”中的两碱,是衡量一个国家化学工业发展水平的重要指标之一。烧碱用途广泛,主要用于氧化铝、纸浆、染料、化纤、水处理、冶炼金属、石油精制、棉织品整理、煤焦油产物的提纯,以及食品和木材加工及机械和化学工业等方面。其中,氧化铝、化工、化纤是烧碱的主要下游消费行业,约占烧碱总需求量的一半,而氧化铝为烧碱最大应用领域,需求占比近30%,对于烧碱价格的波动能起到较大的影响。

4

烧碱历史行情走势

从历史行情走势来看,烧碱的价格受供应和需求两端影响都较为明显,但随着国家对高能耗行业的限制增加,烧碱受政策干扰影响也增强,价格波动也愈加剧烈。2017年以来烧碱经历了三次较大的价格走势。

2017年四季度-2021年一季度,烧碱价格出现持续近2年的下跌行情。起初是2018年受中美贸易摩擦影响,海外出口需求减弱,至2020年初新冠疫情爆发,国内烧碱需求出现明显下降,下游印染、纺织、化工、纸浆等行业出现萎缩,而供应端受前期高利润刺激,氯碱开工率维持在较高水平,供过于求导致烧碱价格大幅下跌,期间32%液碱现货均价从高点1380元/吨下跌至低点420元/吨,跌幅超70%。

2021年5月-10月烧碱迎来了一波明显的上涨行情,2021年5月份开始受下游氧化铝产能扩张影响,烧碱价格出现明显上涨,2021年三季度,国家出台能耗双控政策,导致烧碱成本上升,供应出现阶段性减少,期间烧碱开工率一度降至73%左右,供需矛盾凸出,价格上涨至历史最高水平,最大涨幅约400%。

2021年四季度-至今,烧碱持续了一个震荡回落的过程。2021年底随着能耗双控措施影响减弱,烧碱开工率回升,现货价格大幅回落,最大跌幅近40%。但2022年初受下游需求小幅增加、出口大幅增加、供应端变化不大等因素影响,烧碱现货价格企稳回升,2022年1-10月现货价格反弹超43%。2022年11月全国受疫情反复影响,国内房地产施工面积及基建建设投资减少,氯碱重要下游氧化铝、短纤黏胶、PVC等需要减弱,价格开始震荡下行,最低时达到735元/吨,仅为高点的56%。整体来看,目前烧碱的价格还是处于震荡下行的阶段。

5:32%烧碱价格走势(元/吨)

加载中...