新浪财经

光伏材料产业深度研究:平价时代到来,光伏材料迎来发展机遇期

市场资讯 2022.02.12 08:59

(报告出品方/作者:中信证券,王喆、华鹏伟、李超)

1 平价时代到来,光伏材料迎来发展机遇期

碳中和成全球共识,各国大力推动新能源发展

各国推动新能源发展,光伏产业发展获得政策支持。传统化石能源的消费会排放大量 的温室气体,为实现碳中和目标,各国大力推动新能源发展。2020 年 12 月,美国国会通过法案, 将太阳能投资税收抵免(ITC)延长两年,并为研发提供额外资金。2020 年 10 月,日本经济 产业省公布了《2050 年碳中和的绿色成长战略》,在海上风能、氢能源、太阳能等 14 个 重点领域,提出了财政预算、税收、金融、法规和标准化、国际合作 5 个方面的政策措施。

光伏产业链简介

光伏产业以硅为主线。光伏产业上中下游包括硅料、硅片、电池片、组件、光伏应用 系统等环节。具体来看,硅片环节有辅材金刚线等,电池片环节有辅材银浆、铝浆等,组 件环节辅材有玻璃、胶膜、背板、焊带、接线盒、铝边框及密封胶等,光伏应用系统环节 涉及到汇流箱、逆变器、控制器、蓄电池以及支架等。据 CPIA 数据,2020 年我国多晶硅 产量39.2万吨,占全球比重75.2%,硅片产量161.3GW,占比97.4%,电池片产量134.8GW, 占比 82.5%,组件产量 124.6GW,占比 76.1%。

光伏发电成本不断下降,平价时代到来

光伏行业发展前景广阔。与化石能源相比,太阳能具有储量丰富、利用过程清洁等诸 多优点。在全球呼吁控制碳排放的今天,太阳能具有广阔的发展前景。据 CPIA 估计,到 2025 年,乐观情况下,全球光伏新增装机规模达 330GW,CAGR 为 20.5%,保守情况下 光伏新增装机规模达 270GW,CAGR 为 15.7%;乐观情况下,我国光伏新增装机规模为 110GW,CAGR 为 17.9%,保守情况下光伏新增装机规模为 90GW,CAGR 为 13.3%。

相较于其他发电方式,光伏发电成本下降明显。多年来,随着光伏行业技术的进步, 相较于其他发电方式,光伏发电成本下降明显。2009-2020 年间,我国光伏发电成本累计 下降 89.7%。全球光伏地面电站加权平均度电成本也不断下行,从 2010 年的 0.378 美元 /kWh 下降至 2019 年 0.068 美元/kWh,累计降幅达 82.0%。

平价项目快速增长,2020 年规模已超竞价项目。随着光伏发电效率的快速提升和成 本的稳步下降,平价项目快速增长。2020 年 8 月 5 日,国家发改委、国家能源局发布 2020 年平价光伏、风电项目名单,其中光伏项目 33.05GW。9 月 30 日,国家能源局综合司公 布光伏竞价转平价上网项目,涉及装机规模 8GW。全年平价项目共计 41.05GW,大幅超 过竞价项目,或意味着光伏平价时代到来。

产能扩张与技术迭代交替发生,技术迭代可能带来新的材料需求。光伏行业发展的历 史是不断降本增效的历史。当一代技术在光伏行业开始应用时,各大企业会纷纷扩产,抢 占市场,从而会影响产品价格,间接影响电站收益。当产能扩张无法满足降本增效需求时, 新一轮的技术变革会开启,推动行业继续降本提效,进而带来产业链相关环节的格局变化, 也会带来新的材料需求。

2 多晶硅:改良西门子法已成主流,三氯氢硅供需偏紧

多晶硅主流制备工艺是改良西门子法,市场占比具有绝对优势

多晶硅制备工艺分为改良西门子法和硅烷流化床法。当前制备多晶硅的工艺包括改良 西门子法和硅烷流化床法,产品形态分别为块/棒状硅和颗粒硅。改良西门子法工艺成熟, 是目前制备多晶硅的主流工艺。据 CPIA 发布的《中国光伏产业发展路线图》(2020 年版), 2020 年采用此方法生产出的棒状硅约占全国总产量的 97.2%。颗粒硅虽然相比棒状硅有 诸多优势,但技术壁垒较高,目前国内仅有保利协鑫掌握硅烷流化床工艺,预计未来仍以 改良西门子法为主。

改良西门子法工艺成熟,已实现闭路循环。改良西门子法核心是三氯氢硅与高纯氢气 在钟罩式还原炉内发生化学气相沉积反应还原生成多晶硅,该工艺还包括硅粉和氯化氢合 成三氯氢硅、二氯二氢硅与四氯化硅反歧化、四氯化硅冷氢化以及还原尾气回收。二氯二 氢硅和四氯化硅是还原反应的副产物,反歧化和冷氢化反应实现了副产物的重复利用,实 现了闭路循环。

硅烷硫化床法产品性能优良,目前仅保利协鑫实现规模化生产。硅烷流化床法产品形 态为颗粒硅,其具有纯度高、耗能低、投资少以及利于连续直拉单晶等诸多优点。流化床 法工艺的核心是将硅烷气体在流化床反应器中直接热分解为颗粒状的多晶硅产品。其与改 良西门子法不同的是三氯氢硅先经过歧化反应生成硅烷气,再将硅烷气通入流化床中,硅 烷气受热分解并在多晶硅晶种上沉积,不断生长形成颗粒硅从流化床底部排出。目前国内 仅保利协鑫取得技术突破,实现商业化生产,行业整体仍未实现大规模应用。

多晶硅产能持续增长,三氯氢硅中短期供需偏紧

多晶硅价格不断上升,产能持续扩张。2020 年 5 月以来,受益于海外产能关停和下 游需求回暖,多晶硅价格一路走高,致密料自 60 元/kg 上涨至 236 元/kg,涨幅达 293%。由于光伏发电的广阔发展前景,多晶硅需求将不断提升,通威股份、保利协鑫、新疆大全等一线多晶硅企业也开启了扩产之路,若现有扩产计划全部如期达产,2022 年我国多晶 硅产能有望达到 95 万吨,较 2020 年增长 126%。

三氯氢硅新增产能较少,中短期供需仍偏紧。多晶硅需求的持续增长带动原材料三氯 氢硅需求的增长,形成供需错配,三氯氢硅价格一路上扬,由去年 11 月的 4000 元/吨上 涨至 12000 元/吨,涨幅达 200%。但随着技术的进步,改良西门子法三氯氢硅单耗会有所 下降,且硅烷流化床法三氯氢硅单耗大幅小于改良西门子法,叠加三氯氢硅扩产周期较长, 扩产收益具有不确定性,导致厂家谨慎选择扩产计划,三氯氢硅未来两年新增产能较少。我们预测,2021/2022 年三氯氢硅总需求分别为 44.8/51.0 万吨,供需缺口分别为 4.5/6.3 万吨,中短期供需偏紧料将持续。

工业硅行业开工率维持低位,格局有望向龙头集中

燃料成本占比高,行业开工率维持低位。工业硅生产成本包括原材料成本、人工成本 和燃料动力成本,其中燃料动力成本占较大,达 30%,是名副其实的能耗大户。受限电政 策影响,行业开工率无法大幅提升,只能维持在 50%-60%之间。

下游需求回暖,带来工业硅价格提升。工业硅下游应用包括有机硅、多晶硅和铝合金 等,其中有机硅是工业硅最主要的下游应用,截止 2021 年 10 月,其应用占比达 41%, 多晶硅和铝合金占比大致相同,为 28%。新能源汽车、医疗消费等需求的大幅增长直接带 动有机硅需求的增长,光伏需求的增长拉动多晶硅需求的增长,两者共同拉动工业硅需求 的增长,叠加限电政策,工业硅价格大幅提升,截止 12 月 24 日,工业硅价格达 20840 元/吨,较年初涨幅达 54.3%。

需求持续提升,行业格局有望向龙头集中。随着碳中和政策的推进,光伏装机量有望 逐年提升,从而带动多晶硅需求增长,间接拉动工业硅需求增长。我们预计 2023 年工业 硅需求达 287.5 万吨,CAGR 为 21.1%。工业硅生产能耗较大,生产大省新疆、云南陆续 出台政策限制工业硅产能新增,落后产能也将会在政策调控下逐步被淘汰,行业集中度有 望进一步提升。

3 电池片:技术迭代迅速,HJT 电池是未来方向

降本提效,电池片技术不断更新换代

电池技术不断向高效路线进化。“降本增效”是光伏行业发展的主旋律,作为光伏组 件的核心材料,电池片技术不断升级。历史上经历了单晶代替多晶、P-PERC 替代常规单 晶(Al-BSF)的技术迭代。目前 P-PERC 电池转换效率已接近 24%的理论极限,未来提 升空间有限。为满足提效需求,各厂商加大了对 N-TOPCon 和 N-HJT 技术的布局。TOPCon 在电池表面制备一层超薄氧化硅和一层高掺杂多晶硅,氧化硅的化学钝化和多晶硅层的场 钝化作用可以显著降低晶硅表面少子复合速率,同时超薄多晶硅层可保证多子的有效隧穿。

N-TOPCon 本质上是一种 PERC+技术,其可在现有 PERC 产线上进行升级改造,通过增 添 LPCVD、硼扩等设备实现转换效率的较大提升。N-HJT 通过引入非晶硅本征薄层来提 升单晶硅的表面钝化性,使表面复合电流显著减小,其具有转换效率高、工艺温度低、稳 定性高、衰减率低、双面发电等优点,技术具有颠覆性。

从 P 型 PERC 转向 N-HJT,推动复合膜材料需求提升。HJT 电池具有高效率、无光 致衰减、温度系数低、量产工艺步骤少等优点,是光伏电池片未来变革的方向。一旦 HJT 电池大规模应用,相应的膜材料需求也会大幅提升。以 ITO 薄膜为例,ITO 薄膜制备方法 主要有 PVD 磁控溅射工艺和反应等离子体沉积(RPD)工艺。设备和靶材是镀膜的关键, ITO 靶材就是氧化铟和氧化锡粉末按一定比例混合后经过一系列的生产工艺加工成型,再 高温气氛烧结(1600 度,通氧气烧结)形成的黑灰色陶瓷半导体。

相较于 P-PERC、N-TOPCon,N-HJT 电池工艺流程大幅简化。N-HJT 电池的工艺 流程包括清洗制绒→电池片正反面沉积非晶硅薄膜→电池片正反面沉积 TCO 薄膜→印刷 烘干。与 P-PERC、N-TOPCon 相比,N-HJT 生产工艺大大简化。P-PERC 工艺需要 8-10 道步骤,工艺难点在于氧化铝钝化、激光开孔问题。N-TOPCon 工艺共有 9-12 道步骤, 工艺难点在于硼扩散、多晶硅沉积。而 N-HJT 工艺只需 4 道步骤,工艺难点在于高效制绒 清洗和非晶硅薄膜沉积。从理论上讲,工艺步骤的减少可以降低产品的不良率以及人工、 运维等生产成本。

价格相对稳定,大尺寸电池片享有一定超额利润

电池片价格保持相对稳定。电池片和组件处于整个光伏产业链微笑曲线的最低点。不 同于硅料供需偏紧,也不同于硅片厂商因高集中度具有的强议价能力,电池片产能较为分 散,受到上游原材料价格上涨和下游运营商控价的双重影响。年初以来,受益于终端需求 的复苏,上游硅片价格经历了较大的上涨,单晶 210mm 硅片从 5.48 元/片上涨至 8.00 元 /片,涨幅达 46.0%,而单晶 210mm 电池片价格并未受到多大影响,维持在 1.05 元/W 左 右。

硅片电池片一体化企业实现盈利。从利润角度进行分析,由于上游硅片价格的过快上 涨,叠加电池片受下游控价制约,电池片环节基本亏损。根据我们的测算,G1/M6/M10/G12 电池片环节亏损分别达到 0.062/0.065/0.026/0.036 元/W。通过叠加上游硅片环节的利润, 一体化企业才实现盈利,G1/M6/M10/G12 总盈利为 0.078/0.040/0.078/0.078 元/W。大尺寸电池片享有一定超额利润。

大尺寸电池片具备更高的转换效率,同时可以降低 非硅成本,从而享有一定的超额利润。电池片环节,相较于 M6 产品,M10/G12 电池片具 有 0.039/0.029 元/W 的超额利润。硅片环节,相较于 M6 产品,G12 电池片具有 0.009 元 /W 的超额利润。从硅片电池片一体化来看,相较于 M6 产品,M10/G12 一体化产品具有 0.038/0.038 元/W 的溢价。

尺寸大型化将持续推进,电池技术向 TOPCon、HJT 转换

大尺寸产品市占率将持续提升。大尺寸电池片具备更高的转换效率,同时可以降低非 硅成本。随着光伏产业的发展,硅片制造产线不断升级,硅片尺寸也不断大型化。据 CPIA 统计数据,2020 年 156.75mm 尺寸硅片占比 17.7%,182mm 和 210mm 尺寸合计占比约 4.5%。随着产线改造升级,预计 156.75mm 尺寸硅片将在 2022 年左右被淘汰,182mm 和 210mm 在 2021 年市场份额将达到 50%并持续扩大。

电池技术向 TOPCon、HJT 转换。目前 P-PERC 电池转换效率已接近 24%的理论极 限,未来提升空间有限。为满足提效需求,各厂商加大了对 N-TOPCon 和 N-HJT 技术的 布局。TOPCon 技术可在现有产线上改造升级,投资成本相对较小,预计未来几年市占率 将会有明显提升。HJT 技术具有转换效率潜力大、薄片化降本潜力大等诸多优点,但受限 于目前投资成本较高,产业化推进缓慢。未来随着设备等投资成本的进一步下降,HJT 电 池技术市占率有望快速提高,取代 PERC 成为第三代电池片技术。

ITO 靶材有望受益于 HJT 电池爆发

HJT 电池工艺步骤简化,TCO 薄膜沉积分 PVD/RPD 两种工艺。HJT 电池工艺包括 清洗制绒、非晶硅薄膜沉积、TCO 薄膜沉积以及丝网印刷四步,其中 TCO 薄膜沉积分 PVD/RPD 两种工艺。PVD 磁控溅射工艺用被电磁场加速的高能粒子(Ar+)轰击靶材, 靶材表面原子获得能量逸出,沉积在衬底表面形成氧化物薄膜。RPD 工艺利用等离子体枪 产生氧的等离子体,让其进入生长腔后,在磁场作用下轰击靶材,靶材温度升高后生化形 成蒸汽实现薄膜沉积。目前主流技术路线是用 PVD 工艺,相较于 PVD,RPD 的效率和质 量更高,但是受制于日本住友公司对设备和靶材的垄断,成本较高。

靶材是 TCO 薄膜沉积的关键,ITO 靶材为最佳选择。不论是 PVD 工艺还是 RPD 工 艺,靶材都是必不可少的材料。目前市场化的靶材有 AZO 和 ITO 等。AZO 材料价格较为 经济,但其导电性较 ITO 相差较大,通过厚镀膜来弥补导电性将极度降低光的透过率,将 大幅降低电池特性。ITO 靶材就是氧化铟和氧化锡粉末按一定比例混合后经过一系列的生 产工艺加工成型,再高温气氛烧结(1600 度,通氧气烧结)形成的黑灰色陶瓷半导体,通过 调整氧化铟和氧化锡粉末的比例,可以提高 HJT 电池的转换效率。

ITO 靶材以进口为主,国产替代正当时。全球 ITO 靶材市场主要供应商有日本日矿、 三井矿业、康宁、优美科等,其垄断了全球 80%的中高端市场份额和 90%的全球晶圆制 造靶材市场份额。我国 ITO 靶材大量依赖进口,国产 ITO 靶材主要集中在中低端领域, 根据华经情报网数据,2020 年市场份额仅在 30%左右。经过多年发展,目前我国形成 了一批具备 ITO 靶材量产能力的企业,市场也开始逐渐导入国产靶材,靶材进口替代进 程有望不断推进。(报告来源:未来智库)

4 光伏玻璃:产能大举扩张,关注上游纯碱行业

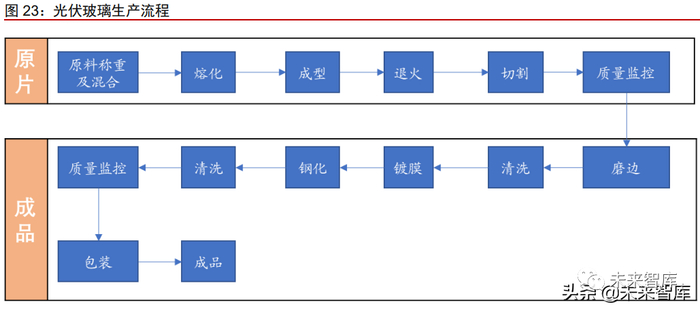
光伏玻璃生产工艺

光伏玻璃以石英砂和纯碱为主要原料,原材料和燃料动力合计占成本 80%。光伏玻璃 根据生产工艺的不同可以分为超白压花和超白浮法玻璃,前者适用于晶硅电池,后者适用 于薄膜电池,目前主要应用的是超白压花玻璃。玻璃的生产以石英砂和纯碱为主要原料, 将原料称重配比之后,利用高温将其熔化成型,然后经过退火、切割、磨边、清洗,最后 镀膜、钢化、清洗形成成品。根据全球新能源网数据,在光伏玻璃生产成本中,原材料和 燃料动力占比达 80%,其次是制造费用,占比 14%。

需求持续增长,多家企业进行产能扩张

我国是光伏玻璃生产大国,每年大量出口。据百川资讯统计,截止 2021 年 9 月,我 国光伏玻璃有效产能约 1290 万吨,占世界产能 85%以上,海外产能主要集中在信义、福 莱特、Interfloat 和 Borosil 四家公司,占比较小。2019/2020 年,我国分别净出口光伏玻 璃 198.32/203.37 万吨,出口量较大。我们预计 2021 年净出口量小幅上涨,达 214 万吨。

需求将持续增长,多家企业公布扩产计划。受产能逐渐释放及需求放缓影响,光伏玻 璃价格在 2021 年二季度经历了持续下跌,从 40 元/平米跌至 22 元/平米,跌幅达 45%。2021 年 9 月份以来,受下游需求提速拉动,光伏玻璃价格开始回暖。随着光伏度电成本 的下降及碳中和政策的逐步推行,中长期看,光伏装机需求是高确定性大幅增长的,这也 会带动光伏玻璃的需求。我们预测,2025 年光伏玻璃需求将达到 2177 万吨,CAGR 为 17.50%。为满足不断增长的需求,多家企业公布了扩产计划。

纯碱有望受益于光伏玻璃扩张

纯碱下游应用多样,生产工艺分为氨碱法、联碱法和天然氨碱法。纯碱学名碳酸钠, 分子式为 Na2CO3,又称苏打、碱灰,是一种重要的化工基础原料。纯碱有着丰富的下游 应用,包括玻璃、硅酸盐、焦亚硫酸钠、磷酸盐、烧碱和小苏打等,其中玻璃是纯碱消费最大的下游产业。根据百川资讯,目前我国共有纯碱产能 3231 万吨,其中联碱法 1511 万吨,占比 46.77%,氨碱法 1560 万吨,占比 48.28%。

开工率维持高位,行业景气度有望持续。受益于下游光伏玻璃产量扩张,纯碱需求有 所提升。目前行业开工率在 80%左右,维持在较高水平。用于光伏玻璃制造的重质碱价格 也一路上升,从年初 1432 元/吨涨至 2773 元/吨,涨幅达 93.6%。光伏玻璃需求持续增长 将带来上游纯碱需求的增长,而近两年纯碱新增产能较少,行业景气度有望维持高位。

5 光伏胶膜:行业集中度高,关注POE国产化进展

光伏胶膜简介

光伏胶膜用于粘接玻璃/背板与电池片。光伏胶膜主要用于光伏组件的封装环节,是光 伏组件的关键材料。光伏胶膜在一定条件下会发生熔融粘结与交联固化,将玻璃/背板与电 池片粘结起来,并起到保护电池片的作用。太阳光通过玻璃、胶膜照射到电池片上产生电 流,因此胶膜需要具备高透光率。同时为保证光伏组件的工作年限达 20 年以上,对胶膜 耐候性、粘结强度、耐老化等性能要求较高。

光伏胶膜生产工艺步骤包括混料混拌、熔融挤出、压延、压花、切割、收卷。光伏胶 膜的生产以 EVA/POE 树脂为主要原材料,辅材包括交联剂、增粘助剂、抗老化剂等。根 据福斯特数据,在 EVA 胶膜生产成本中,树脂成本占比超过 81%,其他辅材成本占比 9%, 制造费用占比 8%。胶膜生产第一步是混料混拌,即将树脂颗粒以及相应助剂按比例配好, 加入混拌机,在密闭回转状态下混拌一段时间。熔融挤出就是将混拌好的上述材料进一步 混合、熔融,并从挤出口挤入压延机。压延指利用压辊压力将上述挤入物压制成薄片。压 花指通过花辊和压辊将上述薄片表面压出一定形状的花纹。然后按产品的不同宽度要求进 行切割,待切割好后,按照一定长度收卷得到成品。

根据树脂原材料的不同,可以将胶膜分为 EVA 胶膜、POE 胶膜和 EPE 胶膜。EVA 胶膜以 EVA 树脂为主要原材料,分为透明 EVA 胶膜和白色 EVA 胶膜,白色 EVA 胶膜在 透明 EVA 胶膜原材料的基础上混入了白色填充物,例如钛白粉。POE 胶膜以 POE 树脂为 主要原材料。EPE 胶膜又称共挤型 POE 胶膜,将 EVA 与 POE 共挤压膜,结合了两者的 优点。市场化的 EPE 胶膜共有三层,两边的 EVA 层、POE 层以及中间的共聚物树脂抗极 化层。由于成本等原因,目前主要商业化应用的胶膜是透明 EVA 胶膜,2020 年市占率达 61.40%。白色 EVA 胶膜市场占比 17%,POE 胶膜市场占比 14%。

行业集中度高,各大企业不断扩产

行业壁垒较高,市场集中度高。光伏胶膜行业具有较高的壁垒,包括技术壁垒、客户 壁垒以及资金壁垒。光伏组件的运营寿命较长,达 20 年以上,因此对胶膜的透光率、收 缩率、延伸率、剥离强度、交联度、耐老化等方面有严格要求,这也造成了胶膜配方、改 性技术、生产工艺方面的高技术门槛。对于国内光伏组件厂商,海外市场占据相当大的比 重,而国际认证是光伏组件产品进入相关进口国的“通行证”(如:TUV 认证、UL 认证、 JET 认证),该认证有严格的标准和复杂的认证程序,组件厂商不会轻易更换上游供应商, 造成了上游胶膜行业具有较高的客户壁垒。胶膜行业对生产设备,生产技术等要求高,其 购买与维护成本高昂,具有一定的资金壁垒。经过多年的发展,国产胶膜市占率不断提高, 胶膜产能不断从海外向国内转移。根据 CPIA 的数据,2020 年福斯特市占率达到了 55%, 斯威克和海优新材分别占比 13%和 11%。

各大企业不断扩产。为抢占市场和满足日益提高的光伏性能要求,各大龙头公司纷纷 开启扩产之路。POE 胶膜因其优异的性能,能够适用于双玻组件,成为了各大企业扩产的 重要选择。以福斯特为例,公司原计划于 2021 年在浙江杭州投产 2 亿平的 POE 胶膜,并 有 7.5 亿平的 EVA 胶膜+POE 胶膜分别计划于 2022/2023 年投产。

总体需求持续上升,需求结构将发生变化

从单玻组件到双玻组件,推动 POE/EPE 胶膜需求提升。相对于单玻组件,双玻组件 具有耐候性好、阻隔性能好、完美匹配双面电池等优点。根据 CPIA 的数据,2020 年行业 双玻组件的渗透率为 29.7%,其预测双玻组件渗透率至 2025 年有望上升至 60%。双玻组 件渗透率的大幅提高将拉动光伏玻璃和 POE/EPE 胶膜的需求。EVA 胶膜强度低,水蒸汽 透过率和吸水率较大,耐候性较差,用于双玻组件上需要进行封边,这会影响双玻组件在 BIPV 中的应用。而 POE/EPE 胶膜可以解决这个问题,其具有更低的水蒸汽透过率,内聚 力更大,可使生产的双玻组件不需要封边。

总体需求持续上升。随着技术的不断发展,每 GW 光伏组件所用胶膜需求会小幅下降, 但光伏行业的快速发展还是会带来光伏胶膜需求的大幅提升。根据中国光伏行业对未来五 年全球新增装机的预测,光伏组件安装量和生产量的容配比按照 1:1.2 来计算,我们预测 2025 年乐观情况下胶膜需求 36.0 亿平,CAGR 为 18.7%,保守情况下胶膜需求为 29.4 亿平,CAGR 为 14.0%。

需求结构将发生变化。目前 POE 树脂全部来自于进口,国内还未有 POE 量产装置。但部分国内企业 POE 已进入中试阶段,国产 POE 有望在 2025 年左右形成大规模生产能 力,POE 的高昂价格料也会有所下降。我们预计 POE 胶膜在 2021-2024 年市占率将小幅 提升,在 2025 年市占率将有突破式提升。

光伏级 EVA 进口依赖度高,中短期供需偏紧

EVA 树脂由乙烯和醋酸乙烯酯共聚而成,下游应用包括光伏、发泡、电缆等。EVA 为乙烯系列聚合物,由乙烯与醋酸乙烯酯(VA)共聚而成,VA 的含量不同会导致性能的 不同,VA 含量在 10%-20%为弹性材料,超过 30%时为塑性材料。根据前瞻产业研究院数 据,EVA 树脂生产成本主要来自于原材料,占比达 69%,制造费用占比达 30%。EVA 下 游消费包括光伏胶膜、发泡料、电缆料、热熔胶、涂覆料、农膜等,据卓创资讯数据,2020 年光伏 EVA 主要用在光伏胶膜、发泡料和电缆料,分别占比 34%、29%与 17%。

光伏级 EVA 大量依赖进口,国产替代程度将不断提高。我国 EVA 树脂生产工艺主要 有巴塞尔管式、巴塞尔釜式和艾克森美孚釜式等,受限于技术水平,国内只有部分企业可 以产出光伏级 EVA 树脂,产品大量依赖进口。2020 年,我国国产光伏级 EVA 约 15 万吨, 进口约 40 万吨,进口依赖度为 73%。随着技术攻关,国内企业有望突破光伏级 EVA 生产 壁垒,国产替代程度将不断提高。据我们预测,2023 年光伏级 EVA 进口依赖度有望下降 至 57%。

价格持续上升,预计光伏级 EVA 中短期供需仍偏紧。受益于下游光伏胶膜需求的不 断提升,EVA 树脂价格也不断上涨,从 2020 年 7 月 10200 元/吨涨至 22000 元/吨,涨幅 达 115.7%。虽然近两年有部分新增光伏 EVA 产能,但产品性能需要经过较长时间验证, 且产能爬坡需要时间,叠加光伏胶膜需求不断上升,中短期光伏级 EVA 供需预计仍偏紧。假设 2021/2022 年全球光伏新增装机量分别为 160/210GW, 光伏组件安装量和生产量的 容配比按照 1:1.2 来计算,我们预计光伏级 EVA2021 年/2022 年需求为 65.0/83.3 万吨, 供应缺口分别为 2.3/-0.1 万吨。

POE 性能优越,国产化尚需时日

POE 性能优越,用途广泛。聚烯烃弹性体(POE)是由乙烯与 α-烯烃(如 1-丁烯、 1-己烯或 1-辛烯)无规则共聚得到的弹性体。由于其分子链中既有聚乙烯结晶链段,常温 下可起到物理交联点的作用,又存在乙烯与 α-烯烃无规则共聚链段形成的无定型区,因此, POE 在常温下无需硫化即可呈现出橡胶的高弹性,在高于聚乙烯链段熔融温度时又可以发 生塑性流动。POE 具有优异的刚韧平衡性能,良好的低温韧性、流变性能及力学性能,目 前已广泛应用于汽车部件、聚合物改性、发泡、电线电缆、光伏胶膜及热熔胶等诸多领域。

POE 主要技术难点在于茂金属催化,国内多家企业布局研发。受益于下游需求的快 速增长,尤其是光伏胶膜需求,POE 价格一路上涨,从 2020 年 11 月 13600 元/吨涨至 22000 元/吨,涨幅达 61.8%。POE 生产具有较高的技术壁垒,尤其是开发高活性、耐高 温、共聚能力强的适用于均相高温溶液聚合的高性能茂金属催化剂。目前国内企业尚未完 全突破 POE 的工业化生产,但在国家政策大力支持下,各科研机构、企业正在抓紧研发, 部分企业取得了一定的进展。万华 POE 项目已完成中试,除万华化学外,天津石化、惠 生新材料及京博石化等均有建设 POE 装置的计划。

6 光伏背板类型多样,透明背板是未来趋势

光伏背板简介

光伏背板生产工艺分为复合和涂布两种。太阳能背板的原材料主要有 PET 基膜、氟 材料和胶粘剂。其中 PET 基膜主要提供绝缘性能和力学性能,但耐候性比较差;氟材料主 要为 PVF(聚氟乙烯)和 PVDF(聚偏氟乙烯),分为氟膜和含氟树脂两种形式,提供绝 缘性、耐候性和阻隔性;胶粘剂在复合型背板中用来粘贴 PET 基膜和氟膜。光伏背板生产 工艺分为复合和涂布两种,复合指通过胶粘剂将氟材料以氟膜的形式复合在 PET 基膜上, 涂布通过特殊工艺将含氟树脂直接涂覆在 PET 基膜上。目前市场上应用的主要是复合背板, 市占率在 75%以上。

光伏背板种类多样。根据是否含氟可以将背板分为双面氟膜背板、单面氟膜背板和不含 氟背板,因其各自耐候性等特性适用于不同环境,总体来说对环境的耐候程度依次下降,价 格也依次降低。还可以根据所用氟材料的不同,将氟膜分为 T 膜和 K 膜。T 膜即 PVF 薄膜, K 膜即 PVDF 薄膜。例如 TPT 型背板就是在 PET 基膜的双面复合上 PVF 薄膜,是目前市场 上双面含氟背板中最常见的类型,其可以保护组件背面免受湿、热和紫外线侵蚀。

市场格局相对集中,背板透明化是未来趋势

市场格局相对集中,需求稳定增长。经过多年的发展,光伏背板行业形成了相对集中 的竞争格局,2019 年 CR5 为 80%,其中赛伍技术出货量 1.65 亿平米,市占率为 30%, 连续多年位居全球第一,中来股份以 1.16 亿平米的出货量位居第二,市占率为 21%。从需求端来看,受双玻组件市占率提升影响,光伏背板增速有所放缓,我们预计 2023 年光 伏背板需求 7.12 亿平米,CAGR 为 4.55%。

背板透明化是未来趋势。相对于普通背板,透明背板可以适用于双面电池,提升发电 效率。相对于光伏玻璃,等面积透明背板更加轻薄,且抗紫外线、耐盐碱性能更加优异。因此,在工商业屋顶项目和人力成本较高地区,透明背板有着绝对的优势。目前赛伍技术、 中来股份、旗滨集团等都开始布局透明背板赛道,随着技术的进一步成熟,透明背板成本 预计存在着 30%左右的下降空间,市占率也有望不断提高。

7 光伏焊带小而美,市场集中度有望提高

光伏焊带简介

光伏焊带主要成本为原材料成本。光伏焊带是是光伏组件焊接过程中的重要原材料, 又称镀锡铜带或涂锡铜带,可以分为互连焊带和汇流焊带。互连焊带用于连接光伏电池片, 汇流焊带是用于连接光伏电池串及接线盒。光伏焊带主要由铜基材、锡合金涂层和助焊剂 经过加工而成,在其生产成本中,原材料成本占比在 90%以上。光伏焊带生产首先将铜基材放线压延,然后经过退火、助焊,最后浸锡得到成品。

光伏焊带分多种类型,MBB 焊带应用较多。根据性能及适用领域,光伏焊带可以分 为多种类型。互连焊带主要包括常规互连焊带、MBB 焊带、低温焊带、低电阻焊带等;汇 流焊带主要包括常规汇流焊带、冲孔焊带、黑色焊带、折弯焊带等。目前市场上主流光伏 焊带产品为适用于多主栅组件的 MBB 焊带,其比常规焊带更细,有利于减少对电池片的 遮光,更有效地利用太阳光,同时提高主栅数目有利于缩短电池片内电流横向收集路径, 降低串联电阻,减少电池功率损失。

需求持续增长,组件技术变化带来不同焊带格局变化

市场充分竞争,需求持续增长。光伏焊带行业市场化程度较高,竞争格局较为分散。行业内具有独立研发、生产光伏焊带能力的厂家超过 20 家,其中苏州宇邦、同享科技、 西安泰力松、威腾电气、太仓巨仁、苏州赛历、江苏太阳科技规模较大。从需求端来看, 随着下游装机量提升,焊带需求有望持续增长,我们预计 2025 年光伏焊带需求达 21.8 万 吨,CAGR 为 17.6%。

组件技术变革带动上游焊带格局变化。多主栅技术能够减少光伏焊带的遮光面积,同 时可有效缩短电池片内电流横向收集路径,降低串联电阻,减少电池功率损失,从而提升 光伏组件的光转化效率。据 CPIA 预计,9 主栅以上技术市场占比会持续增加,这会带来 多主栅焊带需求的变化。与传统组件相比,叠瓦组件具有同等面积下转换效率和功率更高、 遮挡效应影响小等诸多优势。随着叠瓦组件的逐步推广,叠瓦焊带的需求也会相应提升。

导电胶或部分代替光伏焊带

导电胶是具有导电性的胶粘剂,功能与光伏焊带相似。导电胶是一种固化或干燥后具 有导电性的胶粘剂。与光伏焊带相似,它可以将多种导电材料连接在一起,使被连接材料 间形成电的通路。导电胶由树脂基体、导电粒子、稀释剂、交联剂和增韧剂等构成,基体 主要包括环氧树脂、有机硅树脂、聚酰亚胺树脂、丙烯酸酯树脂、聚氯酯等。导电胶按导 电胶中导电粒子的种类不同,可将导电胶分为银系导电胶、金系导电胶、铜系导电胶和炭 系导电胶等,应用最广的是银系导电胶。

叠瓦组件优势明显,导电胶是降本增效关键。叠瓦是指将传统电池片切为 1/5 大小后, 使用导电胶将电池片黏结在一起,再将电池串连接起来。传统组件一般会保留约 2 到 3 毫 米的电池片间距,而叠瓦工艺实现无电池片间距,在同样面积下可以放置更多的电池片(60 型常规组件可封装 66 片),因此功率和转换效率更高。叠瓦组件还具有可靠性高、抗阴影 能力增强等诸多优点,但导电胶的高成本制约着其应用。导电胶是叠瓦组件生产成本中的 重要组成部分,一旦导电胶制备成本下降,叠瓦组件渗透率将会大幅提升。

光伏导电胶技术被国外厂商把持,国产化降本后有望规模应用。叠瓦组件对导电胶的 电导率、粘结效果、固化时间有较高的要求,这也造成了光伏导电胶的生产有一定的技术 壁垒。目前光伏导电胶供应商有德国汉高、德邦、贺利氏和苏州瑞力博,上市公司回天新 材的光伏导电胶已成功在标杆客户首单供货。相对于光伏焊带,光伏导电胶的成本要高很 多,这也是制约其规模应用的最重要因素。随着国内企业的不断研发,国产化降本突破, 国产光伏导电胶料也将广泛应用于光伏电池连接。

8 光伏硅胶性能要求高,供需将持续偏紧

光伏硅胶简介

光伏硅胶分单组分胶和双组分胶,各自应用不同。光伏硅胶可以分为单组分硅胶和双 组分硅胶。顾名思义,单组分胶只含一个组分,主剂和固化剂一起存放,胶粘时直接使用, 固化时由表及里逐步固化,难以固化太厚的胶层,通常用于铝边框与层压板的粘接、接线 盒与层压板的粘接。双组分胶分为 A 和 B 两个组分,使用前需要将 A 和 B 两个组分按比 例混合,固化时内外同时固化,可固化较厚胶层,在光伏组件中在一般用于接线盒的灌封。

光伏硅胶主要由基础聚合物、填料、固化剂、特性添加剂等经过加工而成,原材料成 本占比在 90%以上。光伏硅胶组成成分有基础聚合物、填料、交联剂、催化剂、偶联剂及 固化促进剂等。单组分硅胶制备将所有组分融合在一种成品里,首先将聚合物和填料混合、脱水、冷却,然后加入助剂混合制胶,最后灌装即可得到成品,整个过程中产生的水或其 他气体冷凝后用活性炭进行吸附。双组分硅胶 A、B 组分分开制备,使用时两组分再按比 例进行混合。首先将聚合物和填料搅拌混合,然后螺杆脱气灌装即可得到 A 组分。B 组分 的制备较 A 组分稍显复杂,首先将聚合物和填料预混、脱水、冷却,然后加入助剂混合制 胶,最后灌装即可得到成品。在光伏硅胶的生产成本中,原材料占据了绝大部分。据集泰 股份公告,2020 年硅胶生产成本中直接材料占比达 92.7%,制造费用占比为 4.9%。

需求持续增长,供需将持续偏紧

需求持续增长,预计到 2025 年达 41.58 万吨。受益于下游光伏装机需求的稳定增长, 光伏硅胶的需求也将持续增长。假设 2025 年全球光伏新增装机 330GW,光伏组件安装量 和生产量的容配比按照 1:1.2 来计算,2025 年单 GW 光伏组件需胶量 1050 吨计算,我 们预计 2025 年光伏硅胶需求量为 41.58 万吨,CAGR 为 17.30%。

新增产能较少,供需有望持续偏紧。光伏组件工作年限需达到 25 年以上,且工作环 境较为恶劣,从而要求光伏硅胶具备优异的力学性能、良好的粘接能力以及能够耐黄变、 耐湿热、耐紫外线等。光伏硅胶的生产难度较高,国外厂家有道康宁、乐泰等,国内厂家近几年才取得技术突破,国内只有北京天山、回天新材、硅宝科技、集泰股份、杭州之江 等少数公司具备量产能力。据我们统计,光伏硅胶近两年新增产能约为 7.88 万吨,供需将 持续偏紧。

重点公司分析

合盛硅业:硅基新材料龙头企业,产业协同效应突出

公司主要生产工业硅和有机硅,两者相互稳定,协同效应明显。公司主要从事工业硅 及有机硅等硅基新材料产品的研发、生产及销售,是我国硅基新材料行业中业务链最完整、 生产规模最大的企业之一。截止 2020 年末,公司具有工业硅产能 73 万吨/年,位居全国 首位,2020 年国内市场占有率达 24.05%;有机硅单体(折聚硅氧烷)产能 53 万吨,占 全国产能 16%。随着石河子 40 万吨有机硅单体产能逐步释放,公司国内占有率将得到进 一步提升。工业硅与有机硅单体互为上下游,两者相互稳定,协同效应明显。

公司技术积累深厚,有机硅产品持续发力。有机硅材料属于高性能新材料,产业关联 度大,是国家战略性新兴产业新材料行业的重要组成部分,我国先后出台了一系列政策予 以扶持。公司在有机硅领域技术积累深厚,截至 2021 年 4 月,公司取得授权专利 134 项,主导或参与各类标准的制定或修改 26 项,发表科技文章二十余篇。公司响应国家发展需 要,在有机硅深加工领域持续发力,公司 IPO 募投项目有机硅年产 10 万吨硅氧烷及下游 深加工项目、石河子生产基地年产 20 万吨密封胶项目均已投产,产业链得到进一步延长。

受益于下游多晶硅扩产,工业硅需求旺盛。在光伏行业高速发展的推动下,我国多晶 硅产能迅速扩张,现已成为全球最大的多晶硅生产国。根据中国有色金属工业协会硅业分 会的统计/预测,2021/2022 年国内有 20/30 万吨左右的新增多晶硅产能。工业硅是多晶硅 生产的主要原料,下游多晶硅的扩产将极大拉动工业硅的需求,公司作为工业硅龙头,将 大幅受益。

三孚股份:硅化合物龙头化工企业,循环经济优势凸显

公司主要生产化工中间产品,原材料和产品互为补充,形成了完整的产业链条。公司 目前在产在销的主要产品有:三氯氢硅、四氯化硅、高纯四氯化硅、氢氧化钾以及硫酸钾。这些产品为化工中间产品,经过下游厂家加工后成为成品,用于不同领域。公司另有电子 级二氯二氢硅、电子级三氯氢硅产品、硅烷偶联剂生产项目即将建成投产。两种电子产品 和硅烷偶联剂的主要原料均为公司三氯氢硅产品,随着项目投产,公司硅化合物相关产业 链将进一步延长。

受益于下游多晶硅扩产,三氯氢硅景气度提升。多晶硅是三氯氢硅最主要的下游产品, 在光伏行业高速发展的推动下,我国多晶硅产能迅速扩张,现已成为全球最大的多晶硅生 产国。根据中国有色金属工业协会硅业分会的统计/预测,2021/2022 年国内有 20/30 万吨 左右的新增多晶硅产能。三氯氢硅下游需求的提升带动价格回升,公司三氯氢硅业务有望 获得较大的增长。

新增投资建设 5 万吨三氯氢硅项目,市占率有望进一步提升。公司目前是我国三氯氢 硅产能第二大企业,产能最大的浙江新安三氯氢硅主要以自用为主。近期公司公告新增投 资建设 5 万吨三氯氢硅项目,达产后公司将拥有三氯氢硅产能 11.5 万吨,成为名副其实的 三氯氢硅龙头,市占率有望进一步提升,大幅受益于三氯氢硅高景气度。

隆华科技:国产 ITO 靶材龙头,先发优势明显

公司在传统业务基础上积极培育开拓了靶材、超高温特种功能材料等新材料。公司的 传统业务包括传热节能设备和水处理系统。近年来,公司积极实施“业务转型、二次腾飞” 战略,培育开拓了靶材、超高温特种功能材料以及军民融合新型高分子复合材料等新材料 业务。从营收和毛利来看,公司新材料业务占比不断提高。

公司是国产 ITO 靶材龙头,技术积累深厚。公司通过收购广西晶联光电材料责任有限 公司进军 ITO 靶材业务,在晶联光电原有基础上进行系统的工程技术研发,从根本上解决 了大尺寸 ITO 靶材生产技术的可靠性和稳定性问题。目前公司子公司晶联光电具备 ITO 靶材年生产能力 120 吨。公司技术积累深厚,形成以总经理孙建科先生为首、聚集大批国内 知名材料专家的技术团队,拥有发明专利 7 项,实用新型专利 56 项,获得科研成果 7 项 和软件著作权 12 项。

异质结成为第三代电池技术已成共识,ITO 靶材先发企业有望受益。异质结电池具有 转换效率高、工艺温度低、稳定性高、衰减率低、双面发电等优点,成为第三代电池技术 毋庸置疑。ITO 靶材作为异质结电池生产的必备材料,必将受益于异质结电池技术爆发。ITO 靶材生产具有较高的技术难度,且产品性能对下游产品影响较大,下游厂商预计将严 格挑选供应商,隆华科技将具备极大的先发优势。

福莱特:规模优势明显,持续扩产巩固龙头地位

公司是全球光伏玻璃龙头,规模优势明显。公司是目前国内领先的玻璃制造企业,主 营业务为光伏玻璃、浮法玻璃、工程玻璃和家居玻璃的研发、生产和销售,其中,光伏玻 璃是最主要的产品。截止 2020 年末,公司拥有光伏玻璃产能 6400t/d,处于国内龙头地位。与同行业公司相比,公司生产成本明显偏低,规模优势明显。

光伏玻璃将受益于光伏装机量和双玻组件市占率提升。太阳能具有储量丰富、利用过 程清洁等诸多优点,因此具有广阔的发展前景。据 CPIA 预计,到 2025 年时,全球乐观 情况下光伏新增装机规模达 330GW,CAGR 为 20.5%。相对于单玻组件,双玻组件能利 用反射光,从而提高组件功率。据 CPIA 预计,2025 年双玻组件市占率将提升至 60%。随着光伏装机量和双玻组件市占率的持续提升,光伏玻璃需求必将极大提升。

大产线逐步投产,龙头地位得到进一步巩固。大产线可显著降低光伏玻璃的生产成本, 公司目前单线日熔量可达 1200t/d,技术全国领先。为满足日益旺盛的光伏玻璃需求,公 司大幅扩产。据公司公告,目前在建产能达 375 万吨/年,公司预计将于 2021-2022 两年 逐步投产,公司的龙头地位将进一步巩固。

旗滨集团:强势入局光伏玻璃,市占率有望大幅提升

公司是国内优质建筑玻璃原片龙头企业之一。公司从事玻璃产品制造与销售,包括优 质浮法玻璃原片、节能建筑玻璃、高铝电子玻璃、中性硼硅药用玻璃、光伏新材料等玻璃 产品。2020 年公司销售优质浮法玻璃原片 11377 万重箱,位居全国前列。经过 10 多年的 发展,公司已成为一家集硅砂原料、玻璃及玻璃深加工、光伏新材料玻璃、电子玻璃、药 用玻璃研发、生产、销售为一体的大型玻璃企业集团。

积极扩建光伏玻璃,有望进入光伏玻璃第一梯队。凭借在浮法玻璃领域的深厚技术积 累和持续研发,公司超白浮法面板性能实现突破,其相比压延玻璃在发电功率上有一定优 势,三季度内已形成订单,预计未来业绩将逐步释放。随着 3 条超白浮法生产线陆续完成 改造,5 条超白压延生产线陆续建成投产,公司光伏玻璃产能将达到 8500t/d,产能规模将 挤入第一梯队。

山东海化:国内纯碱龙头,上下游协同并进

公司以纯碱为主导产品。公司立足盐化产业,产品包括原盐、纯碱、溴素、氯化钙等, 其中纯碱产能 280 万吨,是国内纯碱的主要生产企业之一。公司以纯碱产品为主导,2020 年纯碱生产 254 万吨,销售 250 万吨,实现销售收入 30.8 亿,占总营收比达 83.71%。公 司地处渤海莱州湾南岸,是国内重要的海盐产区,地下卤水资源丰富,为纯碱、原盐、溴 素、氯化镁等产品提供了充足的原料保障,各产品相辅相成,互惠互生,协同效应显著。

受益于光伏玻璃产扩产,纯碱景气向上。玻璃是纯碱的主要下游应用,其占据纯碱下 游消费 60%以上。玻璃又可以细分为平板玻璃、日用玻璃和光伏玻璃。在光伏行业的高速 发展下,光伏玻璃扩产迅速。据卓创资讯预计,我国 2021/2022 年共投产光伏玻璃 1500 万吨/年以上,下游需求的提升将拉动纯碱价格回升,公司主营业务纯碱有望大幅增长。

布局小苏打和卤盐,上下游协同并进。公司以纯碱业务为主导,不断向上下游拓展, 目前在建工程有东营 100 万吨/年卤盐工程、10 万吨/年小苏打项目。建成达产后,公司将 构建起原盐、纯碱、小苏打全产业链,同时辅以溴素、氯化钙、硫酸钾、氯化镁等产品, 从而实现各产品协同操作,极大提高公司的抗风险能力和盈利能力。

三友化工:纯碱粘胶双龙头,氯碱、有机硅贡献业绩增量

公司是纯碱粘胶双龙头。公司聚焦于化纤、纯碱、氯碱及有机硅四大主业,同时配套 热电、原盐、碱石、物流、国际贸易等循环经济体系。截至 2021Q3,公司拥有纯碱 340 万吨、粘胶短纤 78 万吨产能,居于全国前列;并有 PVC50.5 万吨、烧碱 53 万吨、有机 硅单体 20 万吨产能,产品主要应用于用于纺织、玻璃、有色金属冶炼、合成洗涤剂、化 学建材等行业。

氯碱、有机硅贡献不可忽视。氯碱行业是高污染、高能耗行业,国家对新建和改扩建 产能提出了严格的准入标准和要求,未来两年新增产能较少。同时随着环保政策趋严,落 后产能会逐步退出,公司 PVC 和烧碱生产具有相对成本优势,有望因此受益。有机硅海 外产能基本保持稳定,下游需求稳定增长,订单逐渐向国内转移,有机硅业务亦会为公司 提供持续现金流。(报告来源:未来智库)

远兴能源:天然碱龙头,上下游一体化优势明显

公司是国内天然碱和小苏打龙头。公司主要从事天然碱法制纯碱和小苏打、煤炭、煤 制尿素、天然气制甲醇等产品的生产和销售。其中纯碱产能 180 万吨,居全国第四位;小 苏打产能 110 万吨,居全国第一位,占全行业 60%左右;合成氨/尿素产能 80/154 万吨;煤炭产能 450 万吨和甲醇产能 100 万吨。截止 2020 年末,公司拥有 3 个天然矿藏区。其 中安棚碱矿拥有探明储量 15,002 万吨,保有储量 7,370 万吨;吴城碱矿拥有探明储量 3,267万吨,保有储量 2,206 万吨;查干诺尔碱矿拥有探明储量 1,134 万吨,保有储量 232.15 万吨。

下游一体化发展,积极构建全产业链。公司以天然碱业务起家,不断向上下游拓展。截止 2020 年末,公司拥有 3 个天然矿藏区,极大的保障了上游原材料的供应。与此同时, 公司利用纯碱和小苏打积极开发下游快消类产品,包括食用类的食用纯碱、食用小苏打、 泡腾片等;清洁类的小苏打牙膏、果蔬泡泡、洗衣机槽清洁宝等,形成了从碱矿到纯碱、 小苏打再到终端消费品的全产业链。

上海天洋:环保粘接材料领先供应商,扩产胶膜打开成长空间

公司是环保粘接材料领先供应商。公司致力于高性能环保粘接材料及热熔墙布的研发 与生产,产品包括胶粉胶粒、网膜、太阳能封装膜、胶膜、热熔墙布及反应型胶粘剂,广 泛应用于电子、汽车、轨道交通、光伏、纺织服装、建材等诸多行业。公司目前是国内最 大的 PA、PES 热熔胶产品生产企业之一,并通过不断的研发投入与技术创新形成了稳定 的品牌优势。

把握光伏发展机遇,大幅扩产封装胶膜。公司相继与江苏如东洋口港经开区管委会、 海安经开区管委会、昆山市千灯镇政府签订项目投资协议,项目投资总额共计 31.5 亿元, 一期共计年产 4.5 亿平方米太阳能封装胶膜。项目达产后,公司将拥有光伏胶膜产能 5.17 亿平米,有望跻身行业前列。

万华化学:基础化工龙头,多板块持续发力

公司是我国基础化工龙头。公司主要从事聚氨酯(MDI、TDI、聚醚多元醇),乙烯、 丙烯及其下游 HDPE、LLDPE、PP、PVC、丙烯酸、环氧丙烷等系列石化产品,SAP、 TPU、PC、PMMA、有机胺、ADI、水性涂料等精细化学品及新材料的研发、生产和销售, 产品应用于化工、轻工、纺织、建筑、家电、建材、交通运输等诸多领域。通过不断的研 发投入与技术创新,公司已成为极具竞争优势的聚氨酯、石化、精细化学品及新材料供应 商。

石化、精细化学品及新材料领域持续发力。凭借雄厚的技术与人才资源积累,公司在 石化、精细化学品及新材料领域不断取得突破,护城河不断拓宽,成为全球一流化学公司 指日可待。公司持续加码新能源相关材料,在锂电材料领域全面布局,包括但不限于三元 正极材料及前驱体、磷酸铁锂正极材料及前驱体、负极材料、氧化锆陶瓷材料及软包电芯 等。石化系列项目稳步推进,逐渐实现以 POE 为代表的高端石化产品的国产替代,做大 做强产业集群。积极培育精细化学品及新材料项目,大力探索可降解材料、半导体材料、 膜材料、日用化学品、车用材料等新增长点,有望打开高成长新格局。

(本文仅供参考,不代表我们的任何投资建议。如需使用相关信息,请参阅报告原文。)

加载中...