山东汇丰石化集团有限公司2016年公开发行公司债券(第一期)募集说明书摘要(面向合格投资者)
证券时报网
(上接B5版)
3、发行人的竞争优势
(1)政策优势
目前我国正在逐步放开进口原油使用权及原有进口权。根据《国家发展改革委关于进口原油使用管理有关问题的通知》(发改运行[2015]253号),允许符合条件的地方炼油厂在淘汰一定规模落后产能或建设一定规模初期设施的前提下使用进口原油。2015年12月7日,经《国家发展改革委办公厅关于山东汇丰石化集团有限公司使用进口原油有关问题的复函》(发改办运行[2015]3195号),公司可使用进口原油416万吨/年。2016年2月24日,经《商务部关于赋予山东汇丰石化集团有限公司等4家企业原油非国营贸易进口资质的通知》,公司获得原油非国营贸易进口资质。由此,公司原油短缺状况将得到改善,企业盈利能力也将进一步增强。
(2)产业链和技术优势
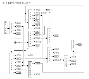
公司产业链条结构完整,装置加工灵活高效。近年来,公司以转型升级为核心,大力推进重点项目建设,产业链条逐步完善和拉长,企业效益和竞争力不断提升。公司积极与美国UOP、鲁姆斯、雅保,德国南方化学等国际一流技术公司合作,不断进行技术引进和创新,加快向价值链高端跃升,实现了从单纯的石油炼制向精细化工转型,产品附加值进一步提升,产品结构更加多元,企业竞争力逐步增强。
■
①常减压装置。采用先进的高硫原油加工工艺:三级电脱盐、闪蒸、常压、减压;减压塔抽真空采用蒸汽、机械抽真空,装置的全部燃料气采用催化的副产品干气,装置技改过程中,对整个冷换设备进行了优化,与下游装置全部实现热进料,充分利用了装置生产过程中多余的热量,相对降低了循环冷却水的耗量,目前装置吨油能耗在国内属于低能耗装置。
②催化裂化装置。催化裂化装置的原料全部使用加氢精制后的焦化蜡油和减压蜡油,使用雅宝公司先进的分子筛催化剂,可以直接生产符合国四、国五标准的高辛烷值汽油、催化柴油和液化气等。反应部分采用降烯烃FDFCC-Ⅲ工艺,减少汽油中的烯烃含量。采用新型的提升管反应器,在不同的区间内实现裂化、氢转移和异构化反应,达到降低催化汽油烯烃含量和提高异构烷烃含量的目的。另外本装置使用了烟机和汽轮机,能耗指标大大降低。
③焦化装置:主要原料是减压渣油,采用先进的灵活焦化技术,可以根据市场需求灵活的调整石脑油、柴油、蜡油产量。运用三炉两塔工艺,井架式水力除焦系统。吸收稳定系统采用常规的四塔流程;脱硫部分采用乙醇胺溶剂脱硫,溶剂再生后循环利用,能量损耗低。
④汽柴油加氢装置。采用雅宝公司的加氢精制催化剂。反应部分采用炉前混氢方案;汽提塔采用直接吹汽法;催化剂预硫化采用湿法预硫化方案,催化剂再生采用器外再生。进料泵使用液力透平,循氢机使用离心式汽轮机等一系列节能设备使得装置的能耗处于行业先进水平。
⑤制氢装置。采用烯烃含量低、产氢率高的焦化干气作为制氢原料,该装置的催化剂采用国内成熟可靠的催化剂。一氧化碳变换部分采用中温变换流程,不采用低温变换流程,以降低装置的投资,缩短装置开工时间,产品氢精制采用PSA净化工艺技术,简化制氢装置的流程,提高了氢气的品质,降低了装置能耗。
⑥气分醚化装置、MTBE装置。MTBE为气分醚化装置的配套装置,脱丙液化气中的异丁烯在醚化反应器中与甲醇反应,生成高辛烷值组分的MTBE产品,用于高辛烷值汽油的调合。
⑦石脑油重整装置:本装置以常减压装置和焦化装置提供的石脑油为原料。石脑油经过重整反应,生产高辛烷值汽油组分、苯、甲苯及混合二甲苯,并副产氢气;重整生成油通过抽提蒸馏方法除去苯,以满足新汽油配方标准中对苯含量的限制;并通过设置脱C7塔和二甲苯塔等分离手段生产效益好的混合二甲苯。
⑧异辛烷装置:异辛烷装置采用鲁姆斯和雅宝公司的固体酸催化剂工艺,原料使用MTBE装置的醚后碳四,醚后碳四中的正丁烯和异丁烷在烷基化反应器内反应产出清洁汽油调合组分异辛烷,未反应的正丁烷进入顺酐装置作为顺酐原料。
⑨顺酐装置:顺酐装置采用了世界先进的ALMA工艺技术,丁烷法固定床氧化、溶剂吸收连续性生产工艺。由烷基化生产及部分外购的正丁烷为原料,在固定床反应器内进行催化氧化反应,采用德国SynDane正丁烷氧化催化剂,产品为顺丁烯二酸酐(C4H2O3)(简称马来酐或顺酐),顺酐作为基本的有机化工原料,可以广泛应用于树脂、农药、涂料、添加剂等化工产品。
公司积极响应国家环保政策和油品质量升级要求,把握机遇,提前规划,目前公司装置已完全达到了生产国五标准汽、柴油的能力,提前完成国五油品质量升级目标。当前,公司根据市场需求,调整产品结构,不断扩大高品质油品产量,积极满足市场对高质油品的需求,从而避免低水平竞争,提高企业高端油品市场占有率。
(3)设备先进性优势
公司积极推进节能挖潜工作,与先进技术公司合作,对公司换热系统进行优化;对装置空气预热器进行升级改造、开展乏汽及低温热回收,积极采用节能电机、蒸汽透平、液力透平、压缩机无级气量调节等技术,进一步降低生产能耗,提高综合加工效益。引进了日本川崎公司热泵技术,将循环水和装置余热进行集中回收利用,可为桓台县360万平米用户供暖,实现了能源有效利用。
(4)物流运输优势
发挥铁路物流优势,不断拓宽原料及成品运输范围。铁路物流具有运量大、运距长、运费低等优势,尤其是在产能相对集中、行业竞争激烈和危化品汽运车辆管理愈加严格的形势下,铁路物流在拓宽销售范围、化解企业过剩产能方面,优势更加明显。公司现以开通运行6条铁路专用线,其中2012年开通的一期2条危化品铁路线是2008年国家铁道部批复的仅有的两条危化品铁路专用线。2015年,二期4条铁路线开通运行后,实现原油卸车与成品油发车同时进行,运力得到充分释放,辐射带动能力进一步增强,原料运输范围和产品销售半径进一步拓宽,油品远销江苏、安徽、江西、湖南、贵州、四川、广西等地,形成了立足山东,辐射全国的营销网络。
(四)发行人主营业务收入构成情况
目前发行人的主营业务主要包括汽油、柴油、液化气、石油焦等产品的生产与销售。2012-2014年及2015年1-9月,公司主要产品产能及产销量情况如下:
单位:万吨
■
从收入构成来看,柴油和汽油的生产与销售是目前发行人的主要收入来源。2012-2014年及2015年1-9月,汽油业务板块收入分别为351,122.11万元、414,067.96万元、459,707.93万元、472,971.42万元,占同期公司营业收入的比例分别为28.64%、32.36%、33.14%和37.60%;柴油业务板块收入分别为588,939.71万元、520,762.94万元、570,926.90万元和438,128.95万元,占同期公司营业收入的比例分别为48.04%、40.70%、41.15%和34.83%。发行人报告期内业务收入的构成及规模情况详见本募集说明书“第六节、第四条、(四)盈利能力分析”
(五)主要产品与服务的上下游产业链情况
1、公司供应商情况
公司生产活动所需要的原材料主要为原油、燃料油。相比原油,燃料油粘度大、杂质多,生产成本高且收益率低。由于报告期内公司拥有燃料油进口资质及进口燃料油使用资质,但无进口原油使用权,加上国内原油采购指标额度受限,因此公司生产所需原材料以燃料油为主。
在原油采购方面,2012-2014年和2015年1-9月,公司原油采购量分别为12.34万吨、12.96万吨、15.88万吨和15.28万吨,采购金额分别为5.68亿元、5.88亿元、6.42亿元和3.55亿元。呈逐年增加趋势。经中国石油化工股份有限公司生产经营管理部批准(石化股份生计函(2011)44号),汇丰石化获得1.8万吨胜利油田原油指标。同时,依托于公司铁路专用线优势从中石化西北油田购进塔河原油。公司原油采购付款方式采用先款后货的模式,公司采购时按照预估价进行全额预付,每月底再根据当月的平均价进行结算。2015年12月7日,经《国家发展改革委办公厅关于山东汇丰石化集团有限公司使用进口原油有关问题的复函》(发改办运行[2015]3195号),公司可使用进口原油416万吨/年。2016年2月24日,经《商务部关于赋予山东汇丰石化集团有限公司等4家企业原油非国营贸易进口资质的通知》,公司获得原油非国营贸易进口资质。公司将采用自理进口和通过代理商、贸易商采购相结合的方式来进一步保障原材料供应稳定、成本可控。
在燃料油采购方面,2012-2014年和2015年1-9月,公司燃料油采购量分别为221.17万吨、252.74万吨、256.90万吨和337.18万吨,采购金额分别为108.55亿元、119.34亿元、114.76亿元和103.07亿元。目前公司采购燃料油通过自理进口和通过代理商、贸易商采购相结合的方式,采购现货时一般用现汇付款;远期交易一般采用开立信用证、承兑汇票等方式支付,通过贸易商代理进口一般由贸易商先垫付资金,有一个月左右的赊销期。
报告期内,在国际原油价格不稳定时期,公司主要通过与供货商、贸易商等签订较远期的活价合同订购燃料油,上述合同中价格一般约定以计价期内同样规格燃料油的新加坡普氏的平均价为基价进行计算,同时约定贸易商可以依照公司的书面锁价委托书进行锁定固定价的操作,公司一般在货物加工完成后,结合销售情况向贸易商发送锁定委托书锁定该批货物全部或部分的价格,锁定价格的货物则以上述固定价格与贸易商进行结算,从而降低公司订货-生产加工-销售过程中原材料与产成品价格波动影响;公司采购原油、现货燃料油进行生产加工时会采用快进快出的方式尽可能地提高存货周转率。
在蜡油、渣油、石脑油等中间产品采购方面,2012-2014年和2015年1-9月,公司中间产品采购量分别为5.52万吨、5.83万吨、7.16万吨和26.64万吨,采购金额分别为2.47亿元、2.57亿元、3.19亿元和9.52亿元。一般情况下,公司根据生产计划提前2-3天从山东地炼企业采购中间产品,采用先款后货的模式,以现汇支付为主。
■
■
2、公司客户情况
公司生产出的汽油约35%销售给三桶油(即中石油、中石化、中海油)的子公司、分公司,三桶油系统的公司货到客户验收后付款,一般为货到后一周之内;约50%以批发价格销售给贸易商,贸易商最终销售给加油站;剩余直接销售给加油站。销售给贸易商、加油站的汽油一般为先收货款后发货。
公司生产出的柴油约5%销售给中石油、中石化的子公司、分公司,公司货到客户验收后付款,一般为货到后一周之内;约7%-8%直接销售给加油站;其余主要销售给贸易商、矿山及大型物流公司。销售给贸易商、加油站及其他企业的柴油一般是先收货款后发货。
公司销售给三桶油的部分根据双方协商定价,公司拥有与贸易商、加油站的定价权,公司设有定价小组,根据国际原油价格、市场价格、公司产销量情况以及询价情况等因素制定每日的销售价格。
■
■
(六)业务许可资格
■
(七)安全生产及环保情况
在安全生产方面,发行人高度重视安全生产管理工作,设有安全管理中心并下辖安全部,其主要职能包括:负责贯彻执行国家、地方政府有关安全生产的方针、政策、法律、法规;负责组织制定集团公司安全工作规章制度、工作目标和考核细则,建立健全集团公司安全管理网络;负责组织集团公司安全检查和日常的现场安全督察,纠正违章作业,督导安全隐患问题整改;负责指导基层开展安全工作,定期组织召开安全专业例会;负责组织重大隐患治理项目的评估、立项、申报,并负责对项目的实施过程进行检查、监督及评估工作等。发行人根据《中华人民共和国安全生产法》等法律法规制定了《安全生产责任制度》、《安全生产管理制度》、《安全生产禁令和规定》等一系列安全生产规章制度,保障生产安全。
报告期内发行人不存在重大、特别重大生产安全责任事故,或一年内发生2次以上较大生产安全责任并负主要责任,以及不存在重大、特别重大安全责任事故及存在重大隐患而整改不利的情形。
在环保方面,发行人设有环保管理中心,其主要职能包括:负责贯彻执行国家、地方政府有关环保工作的方针、政策、法律、法规;负责指导各车间做好清洁环保生产方案的编制与实施工作;负责组织制定环保设施采购标准和使用规范,编制环保设施配置、维修、更新、检定/校准计划,并监督落实等。发行人严格遵守环保法律法规及相关标准,制订了《环保保护责任制度》、《建设项目环境保护管理制度》、《废水管理制度》、《废气管理制度》等一系列环保管理规章制度,保障生产经营符合环境保护的相关要求。同时,发行人大力引进国内外先进环保技术,积极推进环保项目建设,实现达标排放。废水处理方面,公司建设了300吨/小时的高标准污水处理场,出水指标达到国家一级排放标准,并建设了配套中水回用系统;废气处理方面,公司建设了硫磺回收装置,低压瓦斯回收等环保装置,引进韩国UT油气回收技术和设备,对罐区、储运装卸车过程无组织排放气体进行回收;异味处理方面,引进台湾UV高能光解技术,解决了污水处理过程中造成的异味问题;在烟气处理方面,引进美国杜邦·贝尔格技术,对催化烟气进行脱硫、脱硝、除尘改造。发行人已取得GB/T 24001-2004 idt ISO 14001:2004环境管理体系认证证书。
报告期内,发行人不存在违反环境保护相关法律法规及政策规定而受到主管部门处罚的情形。
七、发行人关联交易情况
(一)公司主要关联方
1、本公司控股股东情况
公司的控股股东和实际控制人均为魏学专先生,持有发行人72.50%股权。
2、其他关联方及关联关系
■
(二)关联方交易
2012-2014年末,公司关联方未结算项目余额明细如下:
■
上述款项由公司通过汇丰香港进口燃料油所形成。上述关联交易按照本公司与关联公司签订的协议或合同,本公司向关联公司销售(或采购)商品按市场价格计算。
最近三年,不存在发行人资金被控股股东、实际控制人及其关联方违规占用的情况。
(三)关联交易决策
根据《山东汇丰石化集团有限公司关联交易管理办法》,对关联交易的审议权限、审议程序及公司经理、董事在审议关联交易事项时应履行的职责作出了具体规定和安排,主要包括:
1、审议权限及审议程序
(1)公司拟与关联自然人发生的交易金额在300万元以上,拟与关联法人发生的交易金额在3,000万元以上,且占公司最近一期经审计净资产绝对值5%以上的关联交易,应当由股东会审议批准。
(2)公司拟与关联自然人发生的交易金额超过30万元,拟与关联法人发生的交易金额超过300万元,或占公司最近一期经审计净资产绝对值超过0.5%的关联交易,应当由董事会审议批准。
(3)公司拟与关联自然人发生的(公司获赠现金资产和获提供担保除外)金额在30万元以下,拟与关联法人发生的(公司获赠现金资产和获提供担保除外)金额在300万元以下,且占公司最近一期经审计净资产绝对值0.5%以下的关联交易,应由总经理批准。
(4)公司为关联人提供担保的,不论数额大小,均应当在董事会审议通过后提交股东会审议。
2、公司经理、董事在审议关联交易事项时,应履行下列职责:
(1)详细了解交易标的的真实状况,包括交易标的的运营现状、盈利能力、是否存在抵押、冻结等权利瑕疵和诉讼、仲裁等法律纠纷;
(2)详细了解交易对方的诚信记录、资信状况、履约能力等情况,审慎选择交易对手方;
(3)根据充分的定价依据确定交易价格;
(4)公司认为有必要时,聘请中介机构对交易标的进行审计或评估。
公司不应对所涉交易标的状况不清、交易价格未确定、交易对方情况不明朗的关联交易事项进行审议并作出决定。
八、发行人内部管理制度的建立及运行情况
(一)内部管理制度的建立
发行人根据《公司法》、《证券法》等有关法律法规及公司章程的规定,明确了股东行使职责的方式,以及董事会的议事规则和程序,确保发行人重大决策等行为合法、合规、真实、有效。为加强内部管理,发行人建立了一系列健全的内部控制制度,涵盖了采购管理、安全生产、财务管理、风险评估管理、内部审计管理、人力资源管理、质量控制、资金管理、关联交易管理、对外担保管理,深入到了公司经营管理的各个方面。
(二)内部管理制度的运行情况
在财务管理方面,围绕公司发展战略和经营目标,发行人制定了《财务及采购管理流程》、《财务管理制度》、《财务会计管理制度》、《现金管理制度》等。近年来,发行人尽力做好财务收支的计划、控制、核算、分析和考核工作,依法合理筹集和使用资金,有效利用公司各项资产,努力提高经济效益。
在风险控制方面,为及时识别、监控公司潜在风险及其发生概率,确定公司风险承受能力及限度,认定该等风险所可能带来的损失,发行人制定了《安全生产制度》、《生产管理办法》、《环保管理制度汇编》、《工作纪律管理规定》等。
在重大事项决策方面,发行人制定了《股东会议事规则》、《董事会议事规则》、《监事议事规则》、《债券募集资金管理制度》、《对外担保管理办法》、《关联交易管理制度》等,规范公司发生日常经营及财务预算外的重大事项。
九、发行人的信息披露事务及投资者关系管理
为确保公司信息披露的及时、准备、充分、完整,保护投资者合法权益,加强公司信息披露事务管理,促进公司依法规范运作,维护本次债券投资者的合法权益,根据《公司法》、《证券法》等法律、法规及公司章程的有关规定,结合公司的实际情况,发行人制定了《山东汇丰石化集团有限公司信息披露管理制度》。
公司信息披露工作由董事会统一领导和管理,公司董事长是信息披露的第一责任人,负责协调和组织公司的信息披露事务。公司董事会指定专人负责信息披露相关事宜,按照规定或约定履行信息披露义务。
公司董事、监事、高级管理人员、公司各部门的负责人、公司持股5%以上的股东及其他负有信息披露职责的公司人员、部门都是公司信息披露义务人,在知晓《山东汇丰石化集团有限公司信息披露管理制度》认定的应予披露的重大信息时,应第一时间通报公司董事长,在对于是否涉及信息披露存有疑问时,应及时向董事长或通过董事长向监管部门咨询,以确保公司及时、准确履行信息披露义务。
第六节财务会计信息
一、财务报表编制基础及注册会计师意见
本节的财务会计信息及有关分析反映了本公司近三年及一期的财务状况、经营成果和现金流量。
亚太(集团)会计师事务所(特殊普通合伙)对公司2012-2014年合并及母公司财务报表以及财务报表附注进行了审计,出具了编号为亚会B审字[2015]611号标准无保留意见的审计报告。
非经特别说明,本募集说明书中的公司财务数据来源于2012-2014年度经亚太(集团)会计师事务所(特殊普通合伙)审计的财务报表,及2015年1-9月未经审计的财务报表。在阅读下面财务报表中的信息时,应当参阅公司经审计的年度财务报告。
二、公司财务会计信息
(一)最近三年及一期财务会计资料
公司2012年12月31日、2013年12月31日、2014年12月31日和2015年9月30日的合并资产负债表,以及2012年度、2013年度、2014年度和2015年1-9月的合并利润表和合并现金流量表如下:
1、合并资产负债表
单位:元
■
2、母公司资产负债表
单位:元
■
3、合并利润表
单位:元
■
4、母公司利润表
单位:元
■
5、合并现金流量表
单位:元
■
6、母公司现金流量表
单位:元
■
(二)合并报表范围及变化
与2011年度相比,2014年末纳入合并范围的子公司增加1户,其中因新设增加二级子公司1户。
本期新纳入合并范围子公司情况
■
三、发行人最近三年的财务指标
(一)发行人最近三年及一期主要财务指标
■
(二)上述财务指标的计算方法
上述指标均依据合并报表口径计算,各指标的具体计算公式如下:
流动比率=流动资产/流动负债
速动比率=(流动资产-存货)/流动负债
资产负债率=总负债/总资产×100%
EBITDA=利润总额+计入财务费用的利息支出+折旧+无形资产摊销+长期待摊费用摊销
EBITDA利息保障倍数= EBITDA/(计入财务费用的利息支出+资本化利息)
销售毛利率=营业毛利率=(主营业务收入-主营业务成本)/主营业务收入 ×100%
销售净利率=净利润/营业收入 ×100%
应收账款周转率=营业收入/应收账款平均余额
存货周转率=营业成本/存货平均余额
净资产收益率=净利润/[(期初所有者权益+期末所有者权益)/2]×100%
2012年应收账款周转率、存货周转率、净资产收益率计算中,平均应收账款、平均存货和平均所有者权益均采用2012年期末数。如无特别说明,本节中出现的指标均依据上述口径计算。
四、管理层讨论与分析
本公司管理层结合公司最近三年及一期的财务资料,对公司的财务状况、盈利能力、现金流量、未来业务目标以及盈利能力的可持续性进行了重点讨论与分析。
报告期内,公司营业收入持续稳定增长。同时,综合考虑石化行业的特点,公司偿债能力处于行业相对较好水平。
(一)资产负债结构分析
1、资产结构分析
公司近三年及一期资产结构表
■
报告期内各期末,公司总资产分别为910,878.99万元、1,010,810.15万元、1,098,933.60万元和1,173,483.31万元,呈稳定增长趋势。从资产总体结构来看,公司流动资产占比相对较高。报告期内各期末,公司流动资产金额分别为530,147.39万元、562,847.82万元、620,563.83万元和660,982.50万元,占资产总额的比例分别为58.20%、55.68%、56.47%和56.33%;公司非流动资产金额分别为380,731.60万元、447,962.33万元、478,369.77万元和512,500.82万元,占资产总额的比例分别为41.80%、44.32%、43.53%和43.67%。
报告期内各期末,公司资产的主要构成情况如下:
■
(1)货币资金
报告期内各期末,公司货币资金分别为162,629.94万元、116,734.37万元、211,263.22万元和225,967.05万元,占资产总额的比重分别为17.85%、11.55%、19.22%、19.26%。总体上看,公司较好的保持了与经营规模及资产规模相匹配的货币资金,以保障正常经营活动的有序开展。发行人货币资金主要包括银行存款和其他货币资金,其中其他货币资金主要系银行承兑汇票保证金、信用证保证金等。
(2)预付款项
报告期内各期末,公司预付款项分别为158,443.23万元、78,115.28万元、77,814.00万元和77,287.37万元,占资产总额的比重分别为17.39%、7.73%、7.08%、6.59%。2012年11月,公司350万吨/年常减压装置投产、公司生产规模扩大,用于采购原材料的预付款项增加。2013年末预付款项较2012年末下降50.70%,主要系用于采购原材料的预付款项转入存货科目所致。
截至2014年末,期末余额前五名的预付款项明细如下:
■
截至2014年末,公司预付汇丰石化集团(香港)有限公司款项余额为4.77亿元,为公司通过汇丰香港进口燃料油所形成。
(3)其他应收款
报告期内各期末,公司其他应收款余额分别为19,439.14万元、51,457.57万元、32,454.69万元和31,645.29 万元,占资产总额的比重分别为2.13%、5.09%、2.95%、2.70%,账龄主要为1年以内(含1年)。2013年末公司其他应收款账面价值较2012年末增加164.71%,主要系企业间暂借款增加。
截至2014年末,期末余额前五名的其他应收款明细如下:
■
截至2015年9月末,发行人其他应收款按照经营性和非经营性分类情况如下:
■
截至2015年9月末,发行人经营性其他应收款金额为599.04万元,占发行人其他应收款的比例为1.89%,主要为职工备用金等;非经营性其他应收款金额为31,174.98万元,占发行人其他应收款的比例为98.11%,主要为企业间的暂借款。截至2015年9月末,期末金额前五名的其他应收款明细如下:
■
截至2015年9月末,公司其他应收款前五名期末金额合计为2.58亿元,占其他应收款总额的81.32%。上述款项由借款单位提出申请,经财务部门负责人、分管副总及总经理审批、签字后支出,大部分按照市场融资利率收取利息。
截至2015年9月末,公司应收山东博丰利众化工有限公司0.90亿元,2015年9月-12月,已收回对该公司借款0.81亿元,新增借款0.25亿元,截至2015年12月末,公司应收山东博丰利众化工有限公司0.34亿元,上述款项预计一年内收回;公司应收淄博鑫汇化工有限公司0.67亿元,该笔资金已于2015年12月全部收回;公司应收桓台县保障房投资建设有限公司0.60亿元,该笔资金已于2015年10月全部收回。其他非经营性其他应收款预计将在未来两年内逐步收回。
在本次债券的存续期内,公司将尽量不再新增因非经营性往来占款或资金拆借而形成的其他应收款事项。若存在新增的非经营性往来占款或资金拆借事项,公司将依据《公司章程》、《股东会议事规则》、《董事会议事规则》的规定履行决策程序,并对信息披露安排如下:
①对于单笔或累计与同一交易对手发生的非经营性往来占款或者资金拆借,其金额不超过最近一期经审计合并净资产10%的,由受托管理人以年度为单位,通过每年度的受托管理事务报告向合格投资者公开披露;
②对于单笔或累计与同一交易对手发生的非经营性往来占款或者资金拆借,其金额超过最近一期经审计合并净资产10%的,由受托管理人通过临时受托管理事务报告及时向合格投资者公开披露。
(4)存货
报告期内各期末,公司存货分别为178,896.96万元、300,427.46万元、295,923.79万元和316,107.68万元,占资产总额的比重分别为19.64%、29.72%、26.93%、26.94%,主要由原材料、产成品及周转材料组成。2013年末公司存货账面价值较2012年末增加67.93%,主要原因为:2012年用于购买原材料的预付账款转入存货科目,2012年11月公司350万吨/年常减压装置投产及2013年11月150万吨/年加氢精制设备投产导致公司产能、产量上升,存货项下产成品随之增加。报告期内各期末,公司存货情况明细如下:
单位:万元
■
原材料主要包括原油、燃料油以及蜡油、渣油等半成品;产成品主要包括柴油、汽油、液化气、石油焦、渣油、沥青等。公司存货采用移动加权平均法进行核算,报告期内各期末,公司存货不存在减值的情况。
(5)长期股权投资
报告期内各期末,公司长期股权投资分别为1,470.00万元、4,594.13万元、4,382.42万元和4,382.42万元,占资产总额的比重分别为0.16%、0.45%、0.40%和0.37%,系对联营企业山东久利化工有限公司的投资。
(6)固定资产
报告期内各期末,公司固定资产分别为299,509.18万元、337,889.89万元、369,619.93万元和455,416.32万元,占资产总额的比重分别为32.88%、33.43%、33.63%和38.81%,主要由机器设备、房屋及建筑物组成。近三年,公司固定资产情况明细如下:
单位:万元
■
(7)在建工程
报告期内各期末,公司在建工程分别为37,495.90万元、56,921.89万元、56,335.65万元和1,471.05万元,占资产总额的比重分别为4.12%、5.63%、5.13%和0.13%。报告期内,公司在建工程项目主要为罐区、铁路专用线、国四汽油升级及相关生产装置技术改造等。2013年、2014年,公司分别投入1.79亿元、2.10亿元用于国四汽油升级。截至2015年9月末,国四汽油升级及相关生产装置的技改已完工并转增固定资产。
(8)无形资产
报告期内各期末,公司无形资产分别为31,843.57万元、43,381.27万元、42,343.90万元和41,579.83万元,占资产总额的比重分别为3.50%、4.29%、3.85%和3.54%,主要为公司拥有的土地使用权。2013年末公司无形资产账面价值较2012年末增加36.23%,主要系公司取得的土地使用权增加,上述土地主要用于罐区及发油台建设。
2、负债结构分析
公司近三年及一期负债结构表
■
报告期内各期末,公司总负债金额分别为562,578.39万元、626,154.34万元、683,655.77万元和717,296.44万元。从负债总体结构看,公司负债以流动负债为主。报告期内各期末,公司流动负债占负债总额的比例分别为90.83%、87.43%、87.62%和86.20%。
报告期内各期末,公司负债的主要构成情况如下:
■
(1)短期借款
报告期内各期末,公司短期借款分别为281,610.00万元、320,342.08万元、329,195.00万元和327,068.97万元,占负债总额的比重分别为50.06%、51.16%、48.15%和45.60%,由质押借款、抵押借款及保证借款构成,呈逐年增长态势。
截至2014年末,公司短期借款明细如下:
单位:万元
■
(2)应付票据
报告期内各期末,公司应付票据分别为94,503.84万元、144,563.60万元、191,824.65万元和217,593.70万元,占负债总额的比重分别为16.80%、23.09%、28.06%和30.34%,呈递增态势。2013年、2014年末分别较期初余额增加了52.97%、32.69%,主要是公司新上项目和产能逐年增加,公司加大采购规模,对工程款、设备供应商和原料供应商均采用一定数量的票据结算方式。
(3)预收款项
报告期内各期末,公司预收款项分别为29,479.47万元、17,666.23万元、15,447.55万元和14,425.04万元,占负债总额的比重分别为5.24%、2.82%、2.26%和2.01%。2013年末公司预收款项下降40.07%,主要原因为年内公司产能、产量增加,公司为拓展新客户给予部分重点客户一定的账期所致。
(4)应交税费
报告期内各期末,公司应交税费分别为-1,867.77万元、-11,816.96万元、-10,214.19万元和-9,188.83万元。2013年末公司应交税费较2012年末减少9,949.19万元,系公司2013年因购进大量设备、原料油而缴纳的进项税可抵扣第二年的增值税所致。
(5)其他应付款
报告期内各期末,公司其他应付款分别为44,257.61万元、14,329.46万元、8,618.64万元和6,012.34万元,呈逐年下降趋势,主要系公司暂借款减少所致。截至2014年末,期末余额前五名的其他应付款明细如下:
■
42015年6月,汇丰石化对海益化工增资5,000万元,此次变更后,海益化工注册资本变更为8,000万元,汇丰石化持有其62.50%股权。截至2014年末,发行人为汇丰石化的非关联方。
(6)长期借款
报告期各期末,公司长期借款分别为34,500.00万元、39,965.60万元、53,165.60万元和67,100.00万元,占负债总额的比重分别为6.13%、6.38%、7.78%和9.35%,主要为保证借款和质押借款。2014年末公司长期借款余额较2013年末增长33.03%,系公司增加13,200万元贷款所致。
(7)长期应付款
报告期各期末,公司长期应付款分别为17,077.84万元、38,727.42万元、31,440.43万元、31,875.82万元,占负债总额的比重分别为3.04%、6.18%、4.60%和4.44%。2013年末公司长期应付款余额较2012年末大幅增加,系公司应付融资设备款增加所致。
(二)现金流量分析
公司近三年及一期现金流量表情况
单位:万元
■
1、经营活动产生的现金流量
2012年、2013年、2014年和2015年1-9月,本公司经营活动产生的现金流量净额分别为42,391.04万元、45,068.55万元、47,357.79万元和38,816.29万元,保持稳定增长。报告期内,随着350万吨/年常减压装置、150万吨/年加氢精制的相继投产,国四汽油升级及相关装置技改的完成,公司主要产品汽油、柴油的产销量均呈上升趋势,因此公司经营活动现金流入及净额逐年增长。
2、投资活动产生的现金流量
2012年、2013年、2014年和2015年1-9月,本公司投资活动产生的现金流量净额分别为-46,334.41万元、-92,228.46万元、-50,821.87万元和-28,043.86万元;公司用于购建固定资产、无形资产和其他长期资产支付的现金分别为46,349.94万元、92,228.46万元、50,835.44万元和28,044.58万元。2013年公司购建固定资产、无形资产和其他长期资产支付的现金支出较大,该部分现金支出主要用于购买设备及用于罐区及发油台建设的土地,增加对国四汽油升级、加氢精制装置的投入。
3、筹资活动产生的现金流量
2012年、2013年、2014年和2015年1-9月,本公司筹资活动产生的现金流量净额分别为45,818.21、万元、19,559.65万元、966.27万元和166.89万元,呈逐年下降趋势,主要是因为偿还债务支付现金的增加较快所致。
(三)偿债能力分析
■
从短期偿债指标来看,报告期内各期末,公司的流动比率分别为1.04、1.03、1.04和1.07;速动比率分别为0.69、0.48、0.54和0.56,短期偿债指标较弱,主要是受行业特性影响,石油炼化行业对生产设备和基础设施的投资较大,且报告期内公司新设备的投产、国四汽油升级及相关装置技改的完成,导致公司产量上升、存货增加,同时公司短期借款占比较高。公司拟通过发行公司债券继续改善债务结构,进一步提高中长期债务的比例,使债务结构更加合理,改善公司的短期偿债能力。
从长期偿债指标来看,报告期内各期末,公司合并资产负债率分别为61.76%、61.95%、62.21%和61.13%,处于较高水平,其主要原因是报告期内公司通过债务融资加大对生产线的投入,提高产品质量和产量,提高市场占有率。
从利息保障倍数来看,2012-2014年和2015年1-9月,公司EBITDA利息保障倍数分别为2.81、3.32、3.69和4.55,呈上升趋势,公司税息折旧及摊销前利润完全可以覆盖公司的利息支出。
公司始终按期偿还有关债务,与银行建立了长期合作关系,具备良好的资信水平,各银行均给予公司较高的信用额度。报告期内各期公司的营业收入及经营活动产生的现金流量净额稳步增长,综合考虑石油炼化行业的特点,公司偿债能力处于行业中的合理水平。
(四)盈利能力分析
公司近三年及一期利润表主要项目
单位:万元
■
报告期内各期,公司营业收入分别为122.60亿元、127.94亿元、138.73亿元和125.80亿元,营业成本分别为115.57亿元、120.31亿元、130.77亿元和118.41亿元,营业收入及成本随经营规模扩大而不断增长。
1、营业收入
公司的营业收入主要来自于汽油、柴油及其他产品的销售收入,近三年及一期各主要业务板块的收入占比情况如下:
■
(1)汽油、柴油
汽油、柴油为发行人最主要的收入来源。2012年末,公司350万吨/年常减压装置投产,公司一次加工能力由230万吨/年升至580万吨/年,汽油、柴油的产能增加。报告期内各期,公司汽油、柴油的销售价格持续走低,但公司业务规模扩大、销量逐年增长。
2012-2014年及2015年1-9月公司汽油、石油产品销售情况
单位:万吨,元/吨
■
报告期内各期,公司汽油板块收入分别为35.11亿元、41.41亿元、45.97亿元、47.30亿元,分别占当期主营业务收入的29.47%、33.57%、33.21%和37.60%,销售收入与当期主营业务收入占比均呈上升趋势,主要是汽油产销量上升所致。公司柴油板块收入分别为58.89亿元、52.08亿元、57.09亿元和43.81亿元,呈波动状态,分别占当期主营业务收入的49.44%、42.23%、41.24%和34.83%。公司可根据市场的供需情况,通过调节工艺流程来调整汽油、柴油的产量。
(2)其他业务
公司坚持发展多元化布局,除汽油、柴油外,公司生产的其他产品主要包括液化气、石油焦、渣油、沥青、蒸汽、硫磺等,此外公司拥有的6条铁路专用线给公司带来运输收入。2012-2014年及2015年1-9月,公司其他主营产品和业务收入分别为25.13亿元、29.84亿元、35.37亿元和34.68亿元。
2、主要业务板块盈利情况
报告期内各期,公司主要业务板块毛利率情况如下:
■
报告期内各期,公司营业毛利率分别为5.86%、6.15%、5.72%和5.87%;2012-2014年及2015年1-9月,汽油板块毛利率分别为5.84%、6.21%、6.50%和6.62%;柴油板块毛利率分别为6.30%、6.69%、6.14%和6.35%。2012年以来,公司主要业务板块毛利率较为稳定,主要受到原油、燃料油等原材料价格变动的影响而呈小幅波动状态。
3、期间费用
报告期内各期,公司期间费用的构成情况如下:
■
公司销售费用主要由运输费、职工工资、装卸费及广告费等构成。2014年公司销售费用较2013年增长34.05%,主要是因为2014年公司销量上升导致运输费增加。
公司管理费用主要由职工工资、土地使用税、房产税及折旧等构成。报告期内,公司管理费用随着业务规模的扩大而呈逐年增长。
公司财务费用主要由利息支出和手续费支出构成。报告期内,公司财务费用呈小幅降低趋势,主要是因为公司近年来新上项目较多,资本化利息随之增加,财务费用项下的利息支出减少。
整体上看,公司期间费用率较低,期间费用控制能力较强。
4、营业外收入
报告期内各期,公司营业外收入的构成情况如下:
单位:万元
■
报告期内,公司营业外收入由固定资产处置利得、政府补助、违约赔偿收入及其他利得构成。2013年公司营业外收入较2012年大幅增长,主要是由公司2013年获得的政府补助大幅增加所致。2013年,公司先后因油品质量升级技术改造和100万吨/年国Ⅳ汽油质量升级项目收到桓台县财政局建设专项资金9,754.00万元。
(五)未来业务目标
公司确定了“油头化身高化尾”的发展路径和“炼化精细一体化”的石化板块发展模式,由传统的能源型企业向现代石油化工型企业过渡,积极加快管道运输、铁路物流、LNG调峰储气设施以及地区热力供应系统建设,逐步形成石化主业基础稳固,精细化工链条完善,以公铁联运、制造业与物流业联动为特色,精细化工、物流运输、热力供应综合发展的产业格局。
(六)盈利能力的可持续性
近年来,营业收入及成本随经营规模扩大而不断增长。2012-2014年,汽油业务板块收入分别为351,122.11万元、414,067.96万元、459,707.93万元,呈上升趋势,年均增长率为14.42%;营业毛利率分别为5.84%、6.21%、6.50%,呈上升趋势,年均增长率为5.50%。2012-2014年,柴油业务板块收入分别为588,939.71万元、520,762.94万元、570,926.90万元,呈波动趋势,年均增长率为-1.54%;营业毛利率分别为6.30%、6.69%、6.14%。2012-2014年公司汽油业务板块收入及毛利率持续增长,柴油业务板块收入及毛利率呈小幅波动,总体上看,公司盈利能力稳定而持续。此外,公司还将从以下几个方面重点提升盈利能力:
(1)公司将积极应国内外市场形势变化,强化国际技术交流与合作,加快高新项目建设,逐步拉长重整下游相关化工产业链条,进一步增强精细化工实力,在公司稳健发展的基础上,实现物流、热力、精细化工等多元产业共同发展的局面。
(2)公司将进一步提高资金管理效率,合理控制融资成本。在确保公司具备充足的营运资金的同时,通过优化借款期限及结构,将资金综合成本控制在合理水平以内。
(3)公司将进一步完善内部机构职能,提高管理效益,建立健全内部工作制度,促进公司规范、高效发展。
五、公司有息债务情况
(一)有息债务总余额
截至2014年末,公司有息债务构成情况如下:
■
(二)有息债务期限结构分析
截至2014年末,公司有息债务期限结构如下:
■
(三)有息债务信用融资与担保融资的结构分析
截至2014年末,公司有息债务信用融资与担保融资的构成如下:
■
六、本次发行后公司资产负债结构的变化
本次债券发行完成后,将引起发行人资产负债结构的变化。假设发行人的资产负债结构在以下基础上发生变动:
1、相关财务数据模拟调整的基准日为2015年9月30日;
2、假设不考虑融资过程中产生的所有由发行人承担的相关费用,募集资金净额为15亿元;
3、本次债券募集资金中,10,500.00万元用于偿还银行借款,剩余部分用于补充流动资金;
4、假设公司债券发行在2015年9月30日完成。
基于上述假设,本次债券发行对发行人资产负债结构的影响如下:
单位:万元
■
七、发行人对外担保情况
截至2015年9月末,发行人对外担保情况如下:
■
截至2015年9月30日,公司对外担保余额为15.27亿元,其中公司对山东博丰利众化工有限公司担保余额为7.95亿元,占比52.09%;公司对东营振翔商贸有限公司担保余额为5.16亿元,占比33.83%。
山东博丰利众化工有限公司成立于1998年12月26日,注册资本5,000万元。该公司经营范围包括:制造、销售复合肥料(非危险化学品)、复混肥料(尿基复合肥)、盐酸、硫酸、磷酸、氟化铝(有效期限以许可证为准)、氟石膏(非危化品)、冰晶石;销售氢氧化铝;货物进出口。经淄博中信有限责任会计师事务所审计,截至2014年末,山东博丰利众化工有限公司总资产19.32亿元,总负债11.63亿元,净资产7.69亿元;2014年该公司主营业务收入18.05亿元,净利润1.03亿元,未分配利润6.01亿元。报告期内,山东博丰利众化工有限公司不存在债务逾期的情况。
东营振翔商贸有限公司成立2013年11月4日,注册资本1,800万元,该公司经营范围包括:销售:燃料油、沥青、重油、芳烃油(以上各项不含剧毒易燃易爆品);经核准的进出口业务。汇丰石化通过东营振翔商贸有限公司采购燃料油,由东营振翔商贸有限公司先行垫付货款,该公司进货时以信用证方式结算,由汇丰石化提供担保。截至2015年末,汇丰石化对东营振翔商贸有限公司提供担保的债务已全部到期,且东营振翔商贸有限公司已按期偿还上述债务。报告期内,东营振翔商贸有限公司不存在债务逾期的情况。
八、资产受限情况
截至2015年9月30日,公司受限资产主要包括为取得银行借款而设定的抵押物,详细信息如下:
■
九、需提醒投资者关注财务报表附注中的期后事项、或有事项及其他重要事项
(一)资产负债表期后事项
截至2014年12月31日,公司无需要披露的资产负债表日后非调整事项。
(二)或有事项
1、截至2014年12月31日,公司对外担保余额为15.57亿元,无逾期情况。
2、公司2012-2014年无需要披露的未决诉讼情况。
3、公司2012-2014年无需要披露的已贴现商业承兑汇票情况。
4、公司2012-2014年无需要披露的其他或有事项。
(三)其他重要事项
截至2014年12月31日,公司无应披露未披露的其他重要事项。
第七节 募集资金运用
一、本次发行公司债券募集资金数额
根据《公司债券发行与交易管理办法》的相关规定,结合公司财务状况及资金需求状况,经公司董事会于2015年11月30日审议通过,并经公司股东于2015年12月7日批准,公司向中国证监会申请发行不超过人民币15亿元(含15亿元)公司债券。本期债券预设基础发行规模为人民币5亿元,可超额配售不超过人民币3亿元。
二、本次发行公司债券募集资金的运用计划
本次发行公司债券的募集资金拟用于偿还银行借款,优化债务结构和补充公司营运资金,募集资金的具体用途由股东授权董事会依据公司财务状况等实际情况确定。
本次债券发行总规模不超过15亿元(含15亿元),公司拟将本次债券募集资金中的10,500万元用于偿还银行借款,剩余资金用于补充公司营运资金。该等资金使用计划将有利于调整优化公司负债结构,节约财务费用,满足公司业务发展对流动资金的需求,进一步提高公司持续盈利能力。
(一)偿还银行贷款
根据自身财务状况及银行贷款情况,公司拟定了偿还计划,具体情况如下表所示:
单位:万元
■
待本次债券发行完毕,募集资金到账后,公司将根据本次债券募集资金的实际到位时间和公司债务结构调整及资金使用需要,本着有利于优化公司债务结构,尽可能节省公司利息费用的原则,灵活安排偿还所借银行贷款。
(二)补充营运资金
根据公司未来期间的经营规划,公司经营规模扩大将面临较大的资金需求。近年来发行人业务持续扩张,营业收入保持稳步增长,2012-2014年,发行人合并口径的营业收入分别达到1,225,954.92万元、1,279,395.36万元和1,387,304.01万元。为了给公司的中长期发展提供资金保障,公司拟安排本次债券募集资金中的约139,500.00万元用于补充公司营运资金。
三、本次募集资金运用对公司财务状况的影响
(一)对公司负债结构的影响
本次债券发行完成且上述募集资金运用计划予以执行后,以2015年9月30日公司财务数据为基准,假设不考虑相关费用,本公司合并财务报表的资产负债率将由发行前的61.13%上升至发行后的65.26%;流动负债占负债合计的比例将由发行前的86.20%降至发行后的70.94%;非流动负债占负债合计的比例将由发行前的13.80%增加至发行后的29.06%,长期债务占比提升,有利于增强公司资金使用的稳定性,公司负债结构将得到一定的改善。
(二)对于公司短期偿债能力的影响
本次债券发行完成且上述募集资金运用计划予以执行后,本公司合并财务报表的流动比率和速动比率将由发行前的1.07和0.56分别增加至发行后的1.32和0.79,公司流动比率和速动比率将有较为明显的提高,流动资产对于流动负债的覆盖能力得到提升,短期偿债能力增强。
四、募资金监管机制
为最大限度地保护投资者的利益,公司建立了募集资金监管机制,并通过聘请受托管理人、监管银行等措施以确保本次债券募集资金用于偿还公司银行贷款和补充公司营运资金。
(一)公司设有《山东汇丰石化集团有限公司债券募集资金管理办法》
根据《山东汇丰石化集团有限公司债券募集资金管理办法》,公开发行公司债券筹集的资金,必须用于核准的用途,不得用于弥补亏损和非生产性支出。募集资金不得转借他人。
(二)聘请债券受托管理人
公司聘请了中投证券作为本次债券的受托管理人,并签署了《债券受托管理协议》,中投证券有权代表债券持有人查询债券持有人名册及相关登记信息、专项账户中募集资金的存储与划转情况。中投证券应当对专项账户募集资金的接收、存储、划转与本息偿付进行监督。在本次债券存续期内,中投证券应当每年检查汇丰石化募集资金的使用情况是否与募集说明书约定一致。
(三)聘请监管银行
公司聘请了中国建设银行股份有限公司桓台支行作为监管银行,并拟签署《募集资金专项账户与偿债资金专户监管协议》。为保证本期债券按时足额还本付息,公司拟在监管银行开立一个监管账户,对募集资金和偿债资金进行管理。公司债券募集资金款的接收和支出活动,均须通过该监管账户进行,且公司债券募集的资金必须严格按照本募集说明书的约定用途使用,不得擅自变更资金用途,否则监管银行有权不予以支付。
第八节 备查文件
一、备查文件
1、发行人最近三年审计报告及最近一期的财务报告(未经审计);
2、主承销商出具的核查意见;
3、发行人律师出具的法律意见书;
4、资信评级公司出具的资信评级报告;
5、债券持有人会议规则;
6、债券受托管理协议;
7、中国证监会核准本次发行的文件。
二、查阅地点
投资者可在本期债券发行期限内到下列地点查阅募集说明书全文及上述备查文件:
1、名称:山东汇丰石化集团有限公司
地址:桓台县果里镇驻地
联系人:孙霞
电话:0533-8407191
传真:0533-8402600
2、名称:中国中投证券有限责任公司
住所:深圳市福田区益田路与福中路交界处荣超商务中心A栋第18-21层及第04层01、02、03、05、11、12、13、15、16、18、19、20、21、22、23单元
联系人:於轶晟
电话:010-63222979
传真:010-63222809